空调器的电器部件主要包括压缩机电动机、风扇电动机、温度控制器、启动器、过载保护器、转换开关、微电脑控制器、电容器和电加热器等。它们组合在一起构成空调器电气控制线路,实现对空调器工作状况的控制。今天我们主要来看一看空调器常用的电器部件及其电气控制线路。
一、空调用电安全
空调和其他电器一样,为了防止电气工作中的触电事故,电气设备在设计、制造和安装时应满足以下安全要求:
①设备要采取保护性接地或接零;
②低压电力系统要装设保护性中性线;
③设备的带电部分对地和其他带电部分之间应保持一定的安全距离;
④对地面裸露的带电设备要采取可靠的防护措施;
⑤在电气设备系统和有关工作场所装设安全标志;
⑥定期对电气设备进行绝缘试验;
⑦采用可靠的触电保安器及漏电保护开关;
⑧对某些电气设备和电动工具采取特殊的安全措施。
保护性接地适用于低压配电系统中电源变压器中性点不接地的系统。将电气设备不带电的金属外壳用金属导体和埋入地下的并与土壤直接接触的金属接地体相联接,以保障人身和设备的安全。

在电源变压器中性点已经接地的低压配电系统中,所有电气设备的不带电金属外亮都应采取保护性接零,即把外壳与供电线中的零线相接,称为保护性接零

在三相四线制的不平衡负载系统中,由于工作零线中流过不平衡电流,负载中点具有不平衡电压,为了保证安全可靠,应该从电源中性点另设一条专用保护接地线,将设备外壳接在保护接地线上,称为三相五线制。

二、空调4大模块电器系统认识与故障排除
1、功率模块
1)作用
功率模块的作用是将输入模块的直流电压通过其内部的IGBT的开关作用转变成驱动压缩机的三相交流电源。
变频压缩机运转频率的高低完全由功率模块所输出的工作电压的高低来控制,功率模块输出的电压越高,压机运转频率及输出功率越大。反之压机运转频率及输出功率越低。
2)故障现象
整机不工作,报通讯故障
3)常见故障及检测方法
a、用万用表测量P、N两端的直流电压,正常情况下在310V左右,而且输出的交流电压(U、V、W)一般不高于200V,如果功率模块的输入端无310V直流电压,则表明该机的整流虑波电路有问题,而与功率模块无关;如果有310V直流输入,而没有低于200V的交流输出,或U、V、W三相间输出的电压不均等,则可以判断功率模块有故障并进行更换。$
b、在未连机的情况下用万用表的红表笔对P端,用黑表笔对U、V、W三端,其正向阻值应相同。如其中任何一项阻值与其它两项不等,则可判断功率模块损坏;用黑表笔对N端,红表笔分别对U、V、W三端,其每项阻值也应相等,如不等也可判断功率模块损坏并应进行更换。
c、用万用表测量P端对U、V、W三端的正向电阻应约为500欧,反向为无穷大,用万用表测量N端对U、V、W三端的正向电阻应约为500欧,反向为无穷大,否则判断功率模块损坏并应进行更换。/
d、判定功率模块好坏时也要对压缩机和驱动电源进行检查。
注意事项:
更换功率模块时,切不可将新的模块接近有磁体或带静电的物体,特别是信号端子的插口,否则极易引起模块内部击穿,导致无法使用,并且需在功率模块的散热板上涂硅胶,确保固定螺丝紧固好,有利于散热。

2、光电耦合器
1、作用
代表符号TLP,利用光电输出脉冲处理信号,用于控制空调室内机主基板和室外主基板之间的线路信号传输,常用型号为TLP521、TLP421、(用于信号的接收)和TLP371用(用于信号的发射)。
2、故障现象
空调报通讯故障
3、常见故障及检测方法
用万用表选择量程为R*1K欧,测量1、2管脚的电阻值为1K欧,3、4管脚的电阻值为无穷大,否则为部件损坏。
3、过流保护器
1、作用
代表符号TLP,利用光电输出脉冲处理信号,用于控制空调室内机主基板和室外主基板之间的线路信号传输,常用型号为TLP521、TLP421、(用于信号的接收)和TLP371用(用于信号的发射)。
2、故障现象
空调报通讯故障
3、常见故障及检测方法
用万用表选择量程为R*1K欧,测量1、2管脚的电阻值为1K欧,3、4管脚的电阻值为无穷大,否则为部件损坏。

4、电容器
1、作用
代表符号C,主要功能为贮存电荷、滤波、移相,主要有压机电容、风机电容和电解电容。
2、故障现象
压机不启动、风机不工作或转速慢;
3、常见故障及检测方法
切断电源,取下连接电容器两端的接线,用导体连接电容器的两个接线端进行放电(特别是滤波电容,如电容器不放电,带电测量会损坏仪表)。对于风机电容和压机电容,放电后用万用表R*1K欧档测量,当表笔刚于电容器两接线端连接时,表针应有较大的摆动,尔后慢慢回到接近无穷大的位置。
如表针摆动不大,说明电容量较小,如表针回不到接近无穷大的位置,说明电容漏电严重,应更换。对于电解电容(主要用于变频机和定频机的虑波电容)应采用万用表R*1K欧档进行测量,具体判定方法同上。
4、注意事项:对于滤波电容,如测量之前电容器不放电,带电测量会损坏仪表;并且滤波电容有正负极之分,当维修人员更换电容时不要将正负极搞反,否则会造成电容击穿,造成事故。

三、空调种类和元器件
1、空调器的种类

2、空调器的基本组成(分体挂壁式 )

3、空调器的主要电器件

四、空调9大常用线路图
1、电容运转型压缩机电动机实际接线图

2、风冷型窗式空调器电气线路图

3、不带继电器的电热型窗式空调器电气线路图

4、带继电器的电热型窗式空调器电气线路图

5、热泵冷暖两用型窗式空调器电气线路图

6、电热辅助热泵型窗式空调器电气线路图

7、无线遥控窗式空调器电气线路图

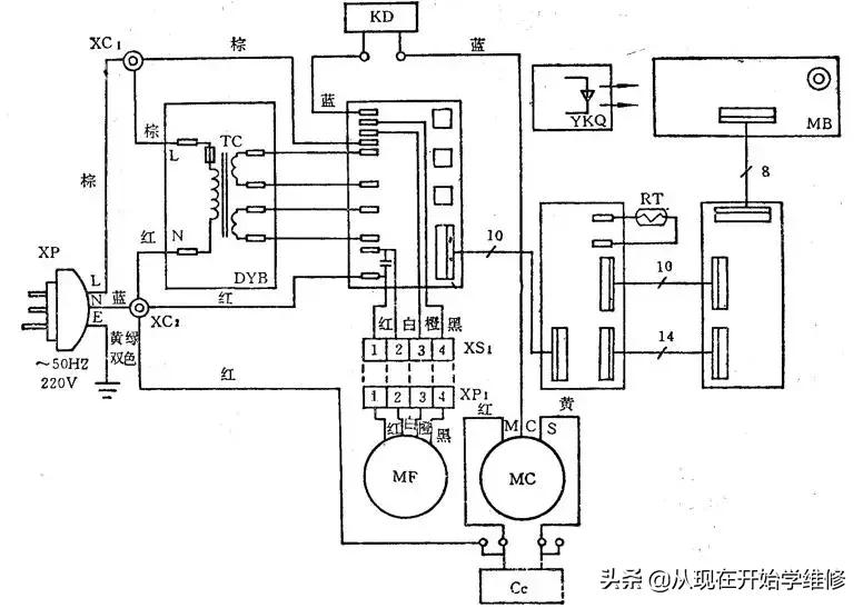
8、有线遥控分体式空调器电气线路图

9、无线遥控分体式空调器电气线路图
