一、简介 磨床(Grinding machine)是一种利用磨具研磨工件,以获得所需之形状、尺寸及精密加工面的工具机。磨床的加工动作即为研磨,研磨工作在机械加工中居于首要地位,切削刀具的磨锐及机械零件的精确制造皆有赖于研磨工作,研磨工作也是精密加工的一部份。磨床的作用是进行高度精密和粗糙面相当小的磨削,可进行高效率磨削。磨床能加工淬硬钢、硬质合金等硬度相当高材质,也可以加工玻璃、花岗石等脆度较高的材料。

二、工艺要求 该磨床由上料机构、打磨机构、定位机构组成。上料机构由步进电机控制机械手定位上料。打磨机构由砂轮电机、冷却泵和主轴旋转伺服电机组成。定位机构由两个伺服电机和手摇轮组成。

三、编程方案介绍 该控制系统主要采用维控人机界面LEVI-700LK,PLC主机采用LX3VE-3624MT或LX3V-3624MT构成。简要方案:由于主轴旋转和上料手伺服动作不需要很快,就用普通10HZ的脉冲频率带动。X轴与Y轴用Y0和Y1高速脉冲口控制,用手摇轮来对工件。用量仪来测量轴承的直径是否达到要求来控制程序流程的停止。 四、程序介绍 HMI程序1、参数画面


2、手动画面:手动控制个气缸、主轴、上料手的动作,复位按钮使所有动作回到初始位。

3、修整画面:通过控制X轴与Y轴来修整砂轮

4、坐标画面:手动控制X轴与Y轴位置,只有在当前画面才能控制手摇轮。

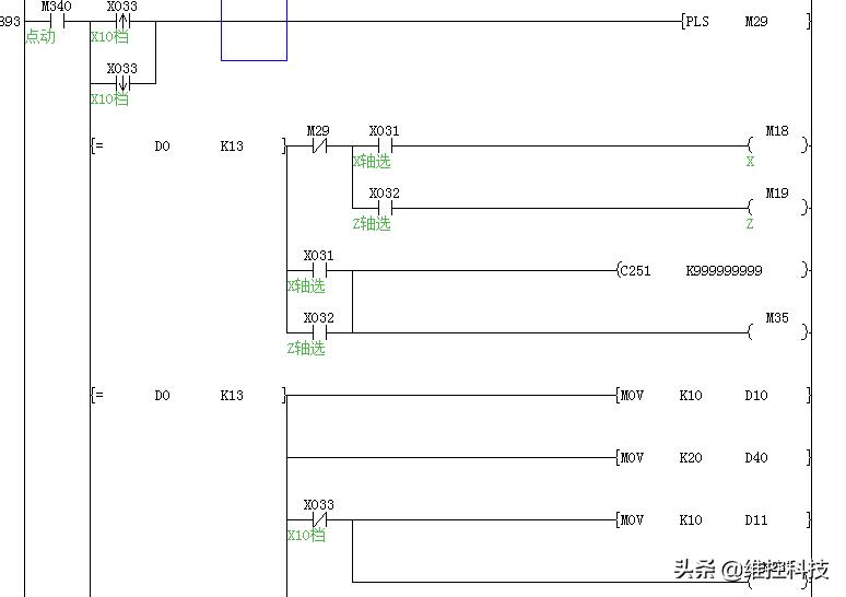
plc程序手摇轮部分(LX3VE-3624MT)


手摇轮部分(LX3V-3624MT)


五、方案优化 1、单步控制与连续控制可以随时切换,安全性高,看到哪里不对,可以打到单步,弄好后回到连续会自动往下动作,不需要从头开始,提高工作效率。2、手摇轮控制在对刀时控制速度慢,避免撞坏机器。3、用量仪自动检测工件大小来判断工件是否加工完成,提高产品合格率。