1. 目的
为了规范轧辊车间操作工的磨削、车削、轴承箱更换操作,更好的满足生产的需要,根据区域设备情况和功能要求,制定本规程。
2. 适用范围
本规程规定了热轧厂轧辊车间区域设备的操作调整,初始化。
本规程适用于热轧厂轧辊车间操作工。
3. 相关文件和术语
无
4. 职责
本规程由港陆钢铁有限公司热轧厂提出;本规程由港陆钢铁有限公司热轧厂磨辊车间起草;本规程由港陆钢铁有限公司热轧厂生产技术科归口;
5. 规程内容
主要技术参数及功能介绍
轧辊车间主要承担全厂轧辊,卷取机夹送辊、助卷辊、支承辊,热卷箱各辊及飞剪剪刃的修磨和车削加工,轧辊拆卸、组装及轧辊轴承维护、检修工作。
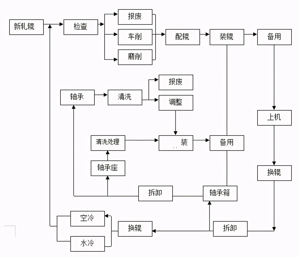
5.1.1 轧辊车间工艺

图1 轧辊车间工艺流程
5.1.2 轧辊车间设备性能参数
5.1.2.1 轧辊磨床


5.1.2.2 轧辊车床(C84160×6/32)
轧辊车床主要技术性能参数见表2


5.1.2.3 HZ-034型卧轴矩台平面磨床
HZ-034型卧轴矩台平面磨床主要技术性能参数见表3


5.1.2.4工作辊拆卸装置
表4 精轧工作辊拆卸装置主要技术性能参数


5.1.2.5支撑辊拆卸装置

5.2 轧辊车间设备操作
5.2.1磨床
5.2.1.1磨工安全要求
5.2.1.1.1严格执行厂安全技术规程总则及车间一般安全规定。
5.2.1.1.2作业前必须认真检查,确保砂轮无裂纹、法兰盘无松动、防护罩完整无损且紧固。
5.2.1.1.3机床启动前必须确保机床上及周围无障碍物。
5.2.1.1.4新砂轮使用前必须认真检查是否附有合格证,没有合格证的砂轮不能使用。
5.2.1.1.5操作中注意砂轮旋转方向的正前方不准站人,并严禁用手触摸旋转工件,工件的测量必须停机进行。
5.2.1.1.6开动机床前砂轮必须处于后位,操作按钮处于停止位置,其余操作按钮也必须在停止位置,各行程挡块应调整在适当位置并紧固。
5.2.1.1.7吊装轧辊应根据不同辊类选择适当的钢丝绳,且钢绳必须无扭曲、断丝、断股。
5.2.1.1.8操作中切削用量选择要适当,严禁突然加大进刀量的操作。
5.2.1.1.9为防止砂轮温度突然增高,造成砂轮片破裂事故,开始磨削时进刀速度应缓慢,并应连续开放或调节冷却液。
5.2.1.1.10带台阶的工件对刀一定要留有余量,防止撞坏砂轮而造成设备及人身伤害事故。
5.2.1.1.11工作中禁止随意触及可旋转移动的手轮、手柄及按钮。
5.2.1.1.12砂轮接近工件或砂轮修整器时,进给应平稳缓慢。
5.2.1.1.13工件上下机床应专人指吊,指吊人员应站在安全位置。
5.2.1.1.14在修整砂轮时,金刚笔或修整片要牢固固定,防止飞出伤人。
5.2.1.1.15装卸鸡心夹时,必须两脚分开,均匀用力,防止砸伤。
5.2.1.1.16从机床上卸辊时,应确认拨盘与鸡心夹处于垂直位置,砂轮应退出辊面并开到床尾后方可指挥起吊。
5.2.1.1.17起吊轧辊应将钢绳套入辊环槽内,确认钢绳套好且人离开距辊子2米以外后方可指挥吊车起吊。
5.2.1.1.18调整托架间距的扳手,在调整结束后必须从调整方头上卸下放在安全的位置。
5.2.1.1.19遇有电气机械故障应找专业人员处理。严禁操作人员擅自乱动设备。
5.2.1.2 MK84系列轧辊磨床操作
5.2.1.2.1 操作前检查
5.2.1.2.1.1 检查冷却液阀灵活好使、冷却液无变质,冷却液加水开关完好,检查机械设备是否符合标准要求。
5.2.1.2.1.2 检查头架无撞伤;拨头无损坏、位置正确并紧固
5.2.1.2.1.3 检查并保证头架三角皮带的张紧力,且无损坏。
5.2.1.2.1.4 检查尾架手动灵活,润滑系统正常。
5.2.1.2.1.5 检查床身导轨面、拖板防护罩及机床周围无障碍物。
5.2.1.2.1.6 检查托瓦、软着陆、惊讶托架液压润滑油管无损坏、变形。
5.2.1.2.1.7 检查磁性分离器、纸带过滤器完好无损。滤纸充足,位置正确。
5.2.1.2.1.8 检查磁性分离器减速机油位符合标准。
5.2.1.2.1.9 检查拖板导轨保护罩安全可靠,完整无损。
5.2.1.2.1.10 检查机床操作面板上各按键、旋钮灵活、完好。
5.2.1.2.1.11 检查砂轮罩、防护栏杆、挡水板等安全防护设施完好无损。
5.2.1.2.1.12检查砂轮直径,若到报废尺寸按要求进行砂轮更换。
5.2.1.2.1.13 检查测量臂、测量头、涡流探伤头完好无损。
5.2.1.2.1.14 检查涡流探伤仪各按键、旋钮、指示灯完好无损。
5.2.1.2.1.15 检查自动动平衡仪完好无损。
5.2.1.2.1.16 检查头架拨盘伸缩灵活、好使、无损坏。
5.2.1.2.2 磨床试运转
5.2.1.2.2.1 用机床启动钥匙打开机床电源,机床启动指示灯亮,同时,主轴油泵、拖板油泵启动。
5.2.1.2.2.2 各润滑系统供油正常、无泄漏。
5.2.1.2.2.3 各油压表示值压力符合标准。
5.2.1.2.2.4 起动头架拨盘,均匀变换速度,观察有无异常。
5.2.1.2.2.5 起动砂轮,观察声音是否正常、有无震动等现象。
5.2.1.2.2.6 起动冷却液泵,正确调整冷却液浇注点。
5.2.1.2.2.7 起动拖板,检查手动换向是否灵活。
5.2.1.2.2.8 启动测量臂基准自动校准程序,自动校准测量臂基准尺寸。
5.2.1.2.2.9 经试运转并保证机床各部运行正常后,试运转结束,使头架、X轴、X1轴、Z轴等位置轴处于待机状态。
5.2.1.2.3 吊装轧辊
5.2.1.2.3.1 根据吊装轧辊不同,选择不同长度和直径的钢绳,并检查钢绳有无断股(丝)、打结、变形、磨损严重,长短不齐等现象,否则应及时更换。
5.2.1.2.3.2 选定待磨轧辊,核对辊号及架次,检查轧辊表面状况。
5.2.1.2.3.3 指挥吊车吊起待磨轧辊,并安装夹具。
5.2.1.2.3.4 指挥吊车将待磨轧辊平稳吊起,根据轧辊长度调整好托架间距,慢慢将轧辊放在软着陆上并卸下钢绳,轧辊在下落过程中不得碰撞尾架、托架、托瓦、软着陆、顶尖、头架以及机床其他任何部位。
5.2.1.2.3.5 降软着陆,将轧辊放在托架上。
5.2.1.2.3.6 开动头架拨盘,使头架平顶尖与辊头端部接触。
5.2.1.2.3.7 开动尾架套筒,使头尾架平顶尖与辊头端部接触。
5.2.1.2.3.8 手动点动头架,使头架拨头与轧辊扁头或夹具充分接触,然后手动点动头架使轧辊旋转,确认点动正常后准备进入轧辊磨削。
5.2.1.2.4 轧辊磨削操作
5.2.1.2.4.1 自动磨削操作
5.2.1.2.4.1.1 给电后第一次启动机床,进入自动磨削前必须先进行参考点返回,即按机床操作面板上的“NC起动”按钮后,系统自动返回参考点。
5.2.1.2.4.1.2 选择轧辊磨削程序步骤和工序取舍。
5.2.1.2.4.1.3 输入轧辊相关文件(包括辊名、辊号、操作者等)。
5.2.1.2.4.1.4 离开手动磨削屏幕进入汇峰加工屏幕3,按[OK]软键则出现自动磨削屏幕。
5.2.1.2.4.1.5 启动自动循环
按[起动]软键使自动磨削程序开始。系统将根据所选择的程序步骤按顺序执行磨前测量,安装精度测量,自动调整安装误差,自动快速趋近功能,砂轮自动趋近完毕后磨削正式开始。
“注1”:在砂轮自动趋近轧辊的过程中,操作者可以用操纵面板上的“功能触发”按钮(黑色按钮)来终止砂轮自动趋近以提前进入磨削阶段。轧辊趋近完毕后,磨削正式开始。
“注2”:在磨削阶段中,拖板(Z轴)自动进行往复运动,同时,磨架(X轴)根据轧辊程序中当前工序的工艺参数进行进给。自动磨削按工序依次进行,最多可有5个磨削工序。
“注3”:拖板(Z轴)自动往复运动时,可以用操纵面板上的“功能触发”按钮(黑色无标记按钮)使拖板提前换向。
所有磨削工序完成或自动循环被提前结束后,磨架自动退后,拖板自动移动到尾架端,磨削结束,机床等待下一次磨削。
5.2.1.2.4.1.6 其他辅助操作
5.2.1.2.4.1.6.1 暂停自动循环
按[暂停]软键,确认后程序暂停,此时使砂轮退离工件一定距离,工件停止。
按下[工件停止]软键工件将停止运转,按软键[工件起动]将使工件重新运行。
按[起动]软键将使自动循环恢复运行,首先工件重新起动然后砂轮自动接触轧辊进行磨削。
5.2.1.2.4.1.6.2 终止自动循环
按[复位]软键,确认后自动循环被立即强行终止,磨削结束,剩下的程序步骤和功能将不再执行。注:[复位]软键一般在发生故障时使用。
5.2.1.2.4.1.6.3 提前结束自动循环
按[提前结束]软键,确认后,当前的磨削阶段在运行到拖板的下一个换向点后结束。拖板自动移动到尾架端,磨削结束,机床等待下一次磨削。
5.2.1.2.4.1.6.4 磨削行程的增减
可以利用[行程+1]和[行程-1]软键对当前工序的磨削往复次数进行修改。
5.2.1.2.4.1.6.5 跳过当前磨削工序
按[跳过工序]软键并确认后,当前工序的剩余磨削行程次数被设为1,当拖板下次换向后,磨削即进入下一个工序。
在跳过工序生效到拖板下次换向并进入下一个工序之前,需要时可以用[行程+1]软键使当前工序的剩余磨削行程次数增加,从而延长当前工序。
5.2.1.2.4.1.6.6 倍率调节
用“Tab”键选择调节目标,再用“翻页”键或“上、下”键进行进给速度和主轴速度的倍率调节,拖板和连续补偿的速度倍率调节范围为20%~100%,砂轮和头架的速度倍率调节范围为50%~100%。
5.2.1.2.4.1.6.7 进给停止
按[进给停止]软键;使连续进给,周期进给停止,再按一次该键此进给恢复。
5.2.1.2.4.1.6.8 手动补偿
自动磨削过程中,操作者可以用电子手轮进行X 轴的微量调整,以完成手动进给或对磨削进行手动干预。
5.2.1.2.4.1.6.9 观察曲线(汇峰加工屏幕7)
在自动屏幕中,按[观察曲线]软键进入汇峰加工屏幕7,在此通过操作相应的软键可以显示当前轧辊的各种曲线,如给定曲线、实际曲线、误差曲线以及和测量的结果。
5.2.1.2.4.1.6.10 工艺优化(汇峰加工屏幕5)
在自动磨削屏幕,按[工艺优化]软键后进入工艺优化屏幕。
按[选择工序]软键,可对需要优化的工序进行选择。
用“TAB”键激活所要修改的参数,然后用翻页键或上下键修改参数。
工艺参数优化完毕后,按[生效/返回]软键退出工艺优化屏幕,修改后的参数除“连续进给速度”立即生效外,其余参数在拖板下次换向后生效。
实时轧辊探伤(测量)
☆首先,在轧辊探伤装置的屏幕上选择探伤并输入轧辊的有关参数,然后按探伤装置屏幕上“确认”按钮进入扫查界面。
☆在磨床自动屏幕中,按[轧辊探伤]软键并确认。功能启动后,系统在下次磨削到轧辊左端时将砂轮后退10mm,然后A测量臂放下对轧辊同时进行探伤和测量。
☆探伤过程中和结束后均可以观察探伤装置屏幕上的轧辊探伤情况显示。关于探伤设备具体的操作请参见轧辊涡流探伤操作部分。
☆探伤和测量完成后,系统在将测量结果显示在屏幕上的同时询问操作者是否继续磨削,如果选择“是”则继续磨削;如果选择“否”则结束磨削进入轧辊磨后测量程序。实时测量完成后可以调用观察曲线屏幕(汇峰加工屏幕7)查看详细测量结果。
5.2.1.2.5 手动磨削操作
5.2.1.2.5.1 汇峰加工程序的起始屏幕即手动磨削屏幕。该屏幕上可设定砂轮、工件及拖板速度;控制砂轮、工件、及拖板的起/停;观察各个坐标的位置。在该屏幕中,可通过操作按钮和电子手轮实现手动磨削。
5.2.1.2.5.2 返回参考点
合上电源,第一次启动机床,应执行参考点返回操作。即按机床操作面板上的“NC起动”按钮后,系统开始自动返回参考点,返回参考点的顺序为:X 轴、U 轴、X1轴、Z 轴。返回参考点结束后,各个坐标轴停止在各自的起始位置。
5.2.1.2.5.3 砂轮、工件、拖板及磨架的速度设定
根据待磨工件的直径和技术要求,利用翻页键或左右键设定砂轮、工件、拖板及磨架的速度。也可利用“Tab”键选择不同的输入区,然后进行速度设定。
5.2.1.2.5.4 砂轮、工件、及拖板的起/停
手动磨削时,通过相应软键可以控制砂轮、工件及拖板的起/停。主要部件的起动操作须经确认后才会执行。
5.2.1.2.5.5 手动进刀
5.2.1.2.5.5.1 在手动磨削屏幕,利用手持式操纵盒进行坐标轴的手动调整。
5.2.1.2.5.5.2 使X轴快速趋近辊面10-15mm时停止。
5.2.1.2.5.5.3 利用轴选择开关将电子手轮调档至X轴控制。
5.2.1.2.52.5.4 摇动X轴使砂轮趋近辊面1mm时停止。
5.2.1.2.5.5.5 打开冷却水,调节冷却水流量及冷却水的浇注点。
5.2.1.2.5.6 磨削
5.2.1.2.5.6.1 摇动电子手轮使X轴砂轮接触轧辊,开动拖板开始手动磨削。
5.2.1.2.5.6.2 将大于辊面中间零点部分(辊身两端)磨掉。
5.2.1.2.5.6.3 根据情况不断降低Z轴拖板移动速度及进给量。
5.2.1.2.5.6.4 当磨削电流平稳且对称时即可结束磨削。
5.2.1.2.5.6.5 将X轴后退,关闭冷却水,
5.2.1.2.5.6.6 轧辊手动测量
将测量头移动到需要测量的轧辊部位,放下测量臂(特别注意测量臂的安全),让A、B测量头接触轧辊,然后按下[测量采样]软键,测量立即完成。拖板开到床尾侧停止,工件停,砂轮停。
5.2.1.2.5.6.7 使机床处于待机状态,等待下一根轧辊的磨削。
5.2.1.2.5.6.8 工作完毕应切断电源。
5.2.1.2.6换砂轮操作程序、方法及要求
5.2.1.2.6.1 备砂轮片、
5.2.1.2.6.1.1 到砂轮存放处选择“750×75×305或900×100×305”(外径×宽度×内径)规格平行砂轮片,其粒度为46,硬度中软,结合剂为树脂。
5.2.1.2.6.1.2 检查砂轮外观有无瓢曲、掉肉、裂纹等现象,并用木锤轻轻敲打,检查发音是否正常,禁止使用铁器敲打。如有上述缺陷,或发音不正常,应重新选择砂轮,再次检查,直到无缺陷或发音正常为止。
5.2.1.2.6.1.3 给砂轮装上法兰盘,法兰盘应用煤油擦洗,必须保证干净,新砂轮两面没有附纸垫时,应在法兰盘与砂轮结合面处垫一层薄纸垫。确认砂轮平稳放在法兰盘上,调整使其间隙均匀。
5.2.1.2.6.1.4 将砂轮压盘装在法兰上,推靠压住砂轮,并转动压盘使压盘上螺丝孔与法兰盘上螺丝孔相对。
5.2.1.2.6.1.5 安装固定螺丝,用内六角扳手及延长力臂均匀用力对角拧紧螺丝。
5.2.1.2.6.2 停机。
5.2.1.2.6.2.1 对已停机的磨床重新确认X轴是否退到极限位。
5.2.1.2.6.2.2 对未停机的磨床应将X轴后退到极限位,按停止键(启动砂轮主轴静压)。
5.2.1.2.6.3卸砂轮
5.2.1.2.6.3.1 松开磨床砂轮上部挡水板,将冷却水管和上部挡水板松到上限位,卸下侧面挡水板。
5.2.1.2.6.3.2 打开砂轮安全罩,并将安全罩打开至最大位置。
5.2.1.2.6.3.3 松砂轮压紧螺丝,使旧砂轮与砂轮主轴脱离。
5.2.1.2.6.3.4 将砂轮的压紧螺丝卸下。
5.2.1.2.6.3.5 指挥吊车将旧砂轮吊下,放在指定位置。
5.2.1.2.6.4 装新砂轮
5.2.1.2.6.4.1 清除砂轮主轴及整个罩内的残余砂轮泥,并擦净法兰盘内圈。
5.2.1.2.6.4.2 指挥吊车将新砂轮安装在砂轮轴上。
5.2.1.2.6.4.3 拧紧砂轮螺丝。
5.2.1.2.6.4.4 将砂轮压紧螺丝安装在砂轮主轴上。
5.2.1.2.6.4.5 对角紧固砂轮压紧螺丝。
5.2.1.2.6.4.6 装砂轮安全罩。
5.2.1.2.6.5 砂轮试运转
5.2.1.2.6.5.1 在机床控制面板上按机床启动控制钮“①”执行参考点返回操作。
5.2.1.2.6.5.2 进入汇峰加工屏幕1,按[速度设定]软键,利用“翻页”键或“左、右”键设定砂轮转数,低速启动砂轮。
5.2.1.2.6.5.3 使砂轮空转3~5分钟。
5.2.1.2.6.6 修整砂轮
5.2.1.2.6.6.1 在手动方式下调整拖板,使砂轮右边缘对准金刚笔,调整磨架使砂轮趋近到距金刚笔10mm左右。
5.2.1.2.6.6.2 在起始屏幕1中,按[其它功能]软键进入汇峰加工屏幕6在此选择[自动修整]。
5.2.1.2.6.6.3 用“TAB”键选择参数,用翻页键或上下键调整参数,输入完毕后按[OK]软键。
5.2.1.2.6.6.5.2 按[启动START]软键启动砂轮自动修整程序,用电子手轮手动调节磨架,使砂轮接触金刚笔后,按机床操纵面板上的“功能融发”按钮,进行复位修整。
5.2.1.2.6.6.5 自动修整过程中,可对工艺参数进行优化,并可用电子手轮进行补偿。
5.2.1.2.6.7 砂轮直径测量
5.2.1.2.6.7.1 在起始屏幕中按[其它功能]软键进入汇峰加工屏幕6选择[测砂轮直径]按[OK]键,打开自动磨削屏幕。
5.2.1.2.6.7.2 按[起动START]软键。
5.2.1.2.7 校对基准直径(汇峰加工屏幕6)
5.2.1.2.7.1 在起始屏幕中,按[其它功能]软键后进入到汇峰加工屏幕6。在此选择:[校对基准],然后按[OK]软键打开自动屏幕。
5.2.1.2.7.2 在校对基准状态下的自动磨削屏幕中,按[起动START]软键启动校对基准直径程序。
5.2.1.2.7.3 验尺功能起动后,系统首先搜索尾架的位置以确定直径基准盘的位置,然后测量系统自动定位,拖板自动移动到离尾架1000MM处放下测量臂,自动完成基准直径校对。
“注1”、校对基准直径(验尺)用于对测量系统进行标定以获得准确的轧辊直径测量值,消除测头磨损对直径测量的影响。在更换了测头后,也必须校对基准直径(验尺)。
“注2”、进行基准直径校对前必须保证尾架前方1200MM的范围内没有其它的设备(如:托架等),以确保内外测量臂能安全放下。
5.2.1.2.8 操作注意事项
5.2.1.2.8.1每次更换完砂轮后应确认砂轮的转数,安全线速度范围内方可启动砂轮。
5.2.1.2.8.2每次执行自动磨削前,应确认工艺是否符合工作要求,如不符合要求应进行修改后方可执行。
5.2.1.2.8.3机床无故障时,按下“故障复位”按钮0.5秒以上即进入屏幕保护状态,再次按下“故障复位”按钮,则屏幕恢复。
5.2.1.2.8.4合上电源,第一次启动机床后,必须执行参考点返回操作。
5.2.1.2.8.5机床进行自动磨削,应先返回一次参考点。
5.2.1.2.8.6中心架横向调整装置调整量为±1.5mm,如果调整装置已达到极限或剩余调整范围太小,可按[托瓦归零]软键使调整装置自动返回零位。
5.2.1.2.9 磨床切削液的使用
5.2.1.2.9.1 每班检查一次,切削液质量的好坏,PH值尽可能保证在9.0以下,发现变质及时更换,液量不足随时加水加切削液。
5.2.1.2.9.2 切削液更换周期夏天1个月,冬天2个月,发现配比失调、发臭或工作表面出现锈蚀应及时更换。
5.2.1.2.9.3更换切削液应彻底清除砂轮泥,然后按1∶60~1∶80的比例配比。
5.2.1.2.9.4新配比切削液使用前应起动水泵电机循环搅拌,达到均匀。
5.2.1.2.9.5正确调节切削液浇注点,发挥切削液的冷却、润滑、洗涤、防锈四大作用。
5.2.1.2.10 辊型加工及测量
5.2.1.2.10.1数控磨床加工辊型,按给定的轧辊凸(凹)度或辊型曲线自动加工辊型,对每支加工完的轧辊进行一次辊型测量,并绘制辊型曲线。
5.2.1.2.10.2测量前必须彻底清除辊身表面及测量头上的赃物。
5.2.1.2.10.3有特殊要求,需人工测量辊型时,以辊身长度的中点为零点,以150mm为等份,分别沿零点两侧测量,并做好记录。
5.2.1.2.11轧辊涡流探伤操作
5.2.1.2.11.1开机和关机
5.2.1.2.11.1.1开机操作
5.2.1.2.11.1.1.1 软件启动
在Windows开始菜单下选择程序“华得宝2003-Ⅱ\华得宝2003-Ⅱ检测软件”或直接双击桌面快捷方式“华得宝2003-Ⅱ检测软件”。第一次启动,软件先创建数据库,然后登录数据库成功后即会进入系统操作界面。如图2所示:

图2 轧辊涡流探伤仪操作界面
5.2.1.2.11.1.1.2 参数设定
首次启动软件,系统处于未设定参数状态。首先要进行系统参数设定工作。系统参数设定工作由相关专业管理人员进行。操作界面如图3所示:

图3 轧辊涡流探伤仪系统参数设定界面
5.2.1.2.11.1.1.3 系统校准
在进行轧辊探伤工作之前,须进行系统校准工作,以确定当前系统的探伤灵敏度。
在系统主界面点击“系统较准”进入系统较准界面(如图4所示)。

图4 轧辊涡流探伤仪系统校准界面
系统会自动载入在系统设定中所设定的参数。在选择班别信息并输入工号后,点击“开始校验”,系统会自动调整参数并控制探头前进(界面上有探头动作的提示信息)。探头到位系统进入校正状态后,界面会显示当前探测到的模拟辊的缺陷柱图。根据柱图反映的缺陷值与模拟辊的标定值相比较以判断当前的系统灵敏度是否符合使用要求做增益值调整,直至系统灵敏度符合使用要求为止。点击“确认”按钮保存当前的增益设定值及当前的校准数据(一定要存盘否则系统不保存增益值会导致系统工作状态与较正状态不一致)。
用户可点击“确认”、“打印”按钮,实现保存或打印当前的校正结果。校正结果包括操作员工号、班别信息,标定辊标定缺陷值和实际校准出现的缺陷值。
注意事项:
在探头工作正常的情况下若没有达到理想的系统灵敏度时,则调整增益值可以解决问题。
在探头工作正常的情况下调整增益缺陷,若系统工作依然没有达到理想的系统灵敏度时,则返回上一步调整相位。
若在操作过程中出现通信故障,首先复位涡流仪,若不能解决故障现象则检查通信电缆是否正常。
5.2.1.2.11.1.1.4 轧辊检测
在系统主界面点击“轧辊检测”首先进入探伤基本参数录入界面(如图5所示)。进入该界面时,如果已经进行过系统参数设定和校准操作则系统会自动载入系统最后一次校准的日期及系统没定的轧辊探伤时的裂纹、软点报警值。

图5 轧辊涡流探伤仪探伤基本参数录入界面
在基本参数录入栏需操作人员输入关于本次探伤的相关参数。对于新辊需要操作人员输入全部的数据,而对于已被探伤过的辊子只需输入辊号即可由系统自动载入数据,操作人员只需根据需要修改磨后直径、和当前操作工号及班别三条信息。在选择探伤方式栏可根据需要选择探伤方式,系统默认为磨后探工作方式,若使用“边磨边探”探伤方式,先在探伤方式选择栏点击边磨边探选项后界面会出现磨削首次输入框,操作人员在磨削首次框中根据磨削量大小输入轧辊的磨削道次数。所有参数都录入完毕后点击“确认探伤参数”按钮确定探伤参数,探伤参数一经确定后将不能更改。
点击“探头进”按钮,则系统会控制进探头并将画面切换至轧辊探伤缺陷显示界面。若此前探头已经出来,则点击“探头退”按钮将探头缩回,然后再点击“探头进”按钮。
5.2.1.2.11.1.1.5 磨后探
在探伤参数输入界面选择磨后探选项后,点击“探头进”按钮则软件进入磨后探伤工作方式,此工作方式是先要对轧辊表面进行修磨,等修磨工作完成后再启动探测设备对轧辊表面的质量作检测。软件界面如图6所示:

图6 轧辊涡流探伤仪磨后探界面图
界面的最左上角是关于轧辊的检测结果在软件显示时的表达方式的说明。如图6所示,软件首先将轧辊表面映象为一个矩形表面,对于其表面的缺陷软件用不同颜色柱形表示,软件红色的柱形表示裂纹缺陷、黄色柱形表示软点缺陷、蓝色表示有磁,用柱形的高低表示裂纹值的大小。
缺陷量程当量选择一栏,操作人员可以选择四种缺陷当量的一种用以将缺陷用不同的比例描述,当轧辊表面质量良好时选择小的量程可将检测结果的柱形图放大,当轧辊表面质量较差、检测结果缺陷值较高时应选择大的量程将柱形图缩小,以方便操作人员观测。(如:图6中采用的是1.5的当量值。)
最大缺陷信息栏中显示了本次探伤中轧辊表面的最大裂纹值、最大软点值以及它们的所在的坐标位置。右边的空白的矩形区域表示轧辊表面的剖面图,用于直观的表达轧辊表面缺陷的的严重程度及分布情况。
轧辊转速及移动速度一栏,用于显示测量的轧辊的转速,软件根据该速度计算并显示与之匹配的探头移动速度。在设定探伤时的探伤移动速度时不要高于此处显示的推荐探头移动速度,否则本次探伤将不能达到100%的覆盖效果。
软件在当前的系统状态栏向操作人员显示,系统响应操作人员操作的信息及系统当前的工作状况。
界面的实时显示当前探测的进度,显示当前被测轧辊表面的探测覆盖率。
界面中的两个空白的矩形区域表示软件对轧辊表面质量情况的探测结果的描述,矩形的高度按操作人员选择的量程等分表示缺陷值的大小,矩形的长度与轧辊的实际长度对应按操作人员选择的坐标进行40或80等分用于确定缺陷的位置。矩形中的绿线表示操作人员设定的缺陷报警门阀值。矩形分为两部分,分别用于描述裂纹缺陷和软点缺陷。
操作按钮栏:
“表格”按钮用于将缺陷描述方式由柱图的形式与表格形式切换。
“确认”按钮用于保存当前的探伤结果。
“打印”按钮实现打印当前的探伤结果功能,可打印表格与图形两种形式并可设置打印份数。
“停止”按钮用于退探头停止探伤工作。
“返回”按钮用于返回软件的主界面,等待进行下一轮的检测。
如果图中出现蓝色柱形则表示该轧辊在该区域有剩磁,因为有磁状态时的探伤结果是没意义的所以操作人员需立即停止探伤消磁然后再探。
5.2.1.2.11.1.1.6 边磨边探
在探伤参数输入界面选择边磨边探选项后,点击“探头进”按钮则软件进入边磨边探伤工作方式,此工作方式为用户在修磨轧辊表面的同时也启动探伤设备对轧辊的表面质量进行检测,这样可以实时掌握轧辊表面的质量调整磨削工艺,以节省磨削时间,节约轧辊的辊耗。操作界面如图7所示:

图7轧辊涡流探伤仪边磨边探操作界面
界面的最左上角是关于轧辊的检测结果在软件显示是的表达方式的说明。如图7所示,软件首先将轧辊表面映象为一个矩形表面,对于其表面的缺陷软件用不同颜色柱形表示,软件红色的柱形表示裂纹缺陷、黄色柱形表示软点缺陷、蓝色表示有磁,柱形的高低表示裂纹值的大小。
缺陷量程在边磨边探工作方式软件会根据探测结果自动选择适当的缺陷当量用以将缺陷用不同的比例描述,当轧辊表面质量良好时选择小的量程可将检测结果的柱形图放大,当轧辊表面质量较差、检测结果缺陷值较高时应选择大的量程将柱形图缩小,以方便操作人员观测。
最大缺陷信息栏中显示了本次探伤中轧辊表面的最大裂纹值、最大软点值以及它们的所在的坐标位置。右边的空白的矩形区域表示轧辊表面的剖面图,用于直观的表达轧辊表面缺陷的的严重程度及分布情况。
轧辊转速一栏,用于显示测量的轧辊的辊转速。
软件在当前的系统状态栏向操作人员显示,系统响应操作的信息及系统当前的工作状况。
在边磨边探工作方式软件按操作人员输入的磨削首次将磨削分为四个阶段在界面中用四个空白的矩形区域表示软件对轧辊表面质量情况的探测结果的描述,矩形的高度按量程等分表示缺陷值的大小,矩形的长度与轧辊的实际长度对应按用户选择的坐标进行40或80等分用于确定缺陷的位置。与磨后探不同边磨边探工作方式软件在同一个坐标区域同时描述裂纹缺陷和软件两种缺陷内容。矩形中的红色线和黄色红表示用户设定的裂纹和软点缺陷报警门阀值。
操作按钮栏:“表格”按钮用于将缺陷描述方式由柱图的形式切换至表格形式。
“存盘”按钮用于保存当前的探伤结果。
“返回”按钮用于返回软件的主界面,等待进行下一轮的检测。
如果图中出现蓝色柱形则表示该轧辊在该区域有剩磁,因为有磁状态时的探伤结果是没意义的所以用户需立即停止探伤消磁然后再探。
5.2.1.2.11.1.1.7 档案查看界面
该界面用于回看探伤记录以及对个人的探伤业绩统计。(如图8所示)

图8 轧辊涡流探伤仪档案查看界面
在该界面中可以查询任意时间段内的某工号、或某个班别的探伤记录信息。可以将日期、工号、班别信息分别或组合起来作为查询的条件。
进入该界面或一次查询结束后,界面中的起始日期和截止日期分别为当前的日期,由操作人员根据需要设置。设定了日期后可以根据需要选择工号、班别信息也可以不选择,然后点击“查询”按钮界面中将列出所有符合条件的探伤记录并显示符合条件的探伤记录数量。界面中同时显示当前的查询条件。
点击“打印表单”按钮打印当前的查询结果列表。
点击列表中的记录表示选择了该记录,界面是会显示所择的记录号,并将记录的内容显示在相应原文本框内。
所择了某条记录后可以点击“显示该记录内容”按钮回看探伤结果。(如图9所示)

图9 回看探伤结果界面
在该界面中可以点击“表格”按钮将缺陷的描述方式切换为表格方式,若执行了此操作则“表格”按钮将变成“柱图”按钮用于将缺陷描述方式重新切换为柱图形式。
点击“打印”按钮,会弹出打印对话框(如图10所示)

图10 轧辊涡流探伤仪打印界面
其中打印方式栏:柱图形式指以柱图描述形式打印探伤结果;表格形式是指以表格描述形式打印探伤结果。
设定完打印份数和打印方式后按“确定”按钮即可打印当前的探伤结果。
5.2.1.2.11.1.1.8 档案管理
该界面的主要功能是实现管理员对系统校准和轧辊探伤结果的查询、统计、分析和管理。(如图11所示)

图11 轧辊涡流探伤仪档案管理界面
这个界面与前面的档案查看的界面有些类似,但是增加了很多功能。
该界面中同样有起始日期和截止日期栏用于确定统计的日期段,查询类型栏共有五中选择分别为按轧辊辊号查询、按磨工的个人业绩查询、按轧辊类型及所属的机组和机架信息查询、同一轧辊的多次连续探伤结果比较、系统校准数据查询。系统默认状态下是按轧辊辊号查询。
当选择按轧辊辊号查询时,会弹也软键盘用于输入轧辊的辊号。点击键盘上关闭按钮可以隐去键盘。在输入辊号后点击“查询”按钮,列表中将列出该轧辊在当前选择的时间段内所有符合条件的探伤记录。界面中的当前查询类型栏会显示“按轧辊辊号查询”的字样表示当前的查询是按轧辊辊号查询。而查询条件及查询结果栏将显示当前的查询条件和查询的结果信息。列表中列出前10条记录,当记录多于10条列表下面的“下一页”、“最后一页”等换页按钮会变为可用状态,用户可以通过点击这些按钮翻看记录。当用户点击列表中的记录时表示选择了该记录,界面中将会显示被选择的记录号并在相应的文本框内显示被选择的记录的内容。当用户选择了某条记录后可以点击“显示该记录内容”按钮查看该次探伤结果,可以点击“删除当前记录”按钮删除被选择的探伤记录(此删除慎用,若被删除后探伤记录将不可恢复)。用户可以直接在文本框内修改探伤数据后点击“修改”按钮对误输入的探伤数据进行修正。
当选择按个人业绩查询时,会弹出对话框要用户输入工号及班别。在确定了查询条件(日期、工号、班别信息的任意组合)后按“查询”按钮,列表中将列出当前选择的时间段内的某工人某个班别的探伤记录信息。(其它操作同上)
当选择按机组、机架信息查询时,会弹出对话框要用户选择轧辊所在的机组、机架号和轧辊的类型。如图12所示。

图12 轧辊涡流探伤仪档案查询界面
点击机组号文本框在弹出的机组号列表框中选择机组号信息(如上图所示)后,点击机架号文本框在弹出的列表框内选择机架号信息,然后点击轧辊类型文本框在弹出的列表框上选择轧辊类型。查询条件确定后点击“查询”按钮,界面的列现中会列出所有符合条件的探伤记录。(其它的操作与按轧辊辊号查询时的操作相同)
列表框下面的“删除全部记录”按钮用于删除当前查询到的全部探伤记录。(此删除慎用,若被删除后探伤记录将不可恢复)
列表框下面的“打印当前记录表格”按钮用于打印当前界面的探伤记录列表。
对于列表框下面的“显示当前记录”按钮用于查看该次探伤结果信息。(请参考档案查看部份)
连续探伤结果比较用于对同一根轧辊在任意时间段内的多次探伤结果进行比较以利于用户分析轧辊状况。当用户选择连续探伤结果比较时,会弹出对话框要求用户输入轧辊的辊号和比较次数。在用户设定了日期、轧辊辊号以及比较次后,点击“查询”按钮即可见到比较结果。(如图13所示)

图13 轧辊涡流探伤仪查询结果显示界面
界面中的被比较的轧辊的辊号栏中显示当前被比较的轧辊的辊号。界面的缺陷量程选择栏用于以不同的缺陷量程描述缺陷值。右边的文字显示当前被比较的次数(如果选择的次大于实际的探伤次数则以实际探伤次数为准,最多支持五次探伤结果比较)。
下面的不同颜色的柱图及旁边的日期表示,以该颜色表示该日期的探伤结果。如是图中的红色表示探伤日期为2005-1-17 15:33:48的探伤结果。缺陷的描述是将轧辊纵向分40区,每个区分N次(N<=5)。
查询系统校准数据用于管理员查看系统校准的情况。当选择查询系统校准数据后选择日期,点击“查询”按钮后将列出在所查询日期段内的所有系统校准记录。(如图14所示)

图14 轧辊涡流探伤仪查询结果界面
如图14所示查询的从2005年1月17日至2005年1月18日的校准记录。当选择某条记录时界面会显示所择的记录号并在相应的文本框中显示该记录内容。
列表下面的第一页、上一页、下一页、最后一页分别用于翻看记录(当记录数一页不能容纳时)。删除当前记录按钮用于删除所选择某条记录。删除全部记录用于删除查询到的全部记录。打印当前记录表格按钮用于印当前界面的探伤记录列表中的内容。显示当前记录按钮用于显示当前被选择记录的校准结果。如图15所示:

图15 轧辊涡流探伤仪校准结果界面
上面显示了校准日期为2005-1-17 14:12:11的校准结果,如图15所示校准员工号为空,班别为丙班,裂纹标定值为0.4,软点标定值为0.3,裂纹实测值为0.4,软点实测值为0.4,图中的绿色线条表示分别表示标定值。点击打印按钮可以打印所看到的校准结果。
5.2.1.3 平面磨床操作
5.2.1.3.1操作前准备及检查
a)准备当班生产中所用的工具及量具,量具用前认真校对。
b)检查各个油标是否在正常的范围内,油量不足时要按各润滑点油质补充油量。
c) 检查切削液量有无变质,一般切削液量应离水箱上沿130毫米左右。发现变质应及时更换。
d)检查砂轮尺寸,若到达报废尺寸应及时更换。
e)检查砂轮法兰盘与砂轮主轴以及砂轮和发兰盘是否牢固拧紧,发现松动及时紧固。
f)工作台起动前砂轮与工件表面应留有一定的距离,并且要认真检查各传动部位及移动部件处有无障碍物。
g)每次起动及更换新砂轮后均要认真检查,然后空转2~3分钟,确认砂轮和法兰盘有无异常。
5.2.1.3.2操作
a)送电起动机床。
b) 检查各液压油压力是否在要求的标准范围内,若不符标准应及时处理或向有关人员反映。
c)给磁,用木捶轻轻敲打工件,检查给磁后工件是否牢固地被磁盘吸住。
d)以上检查完毕,用低速设定工作台行程,并紧固行程撞块。
e)快速进刀,当接近工件接触工作台时应缓慢手动进刀。粗磨时进刀量0.005mm~0.01mm,工作台往复速度7m/min~9m/min;精磨时工作台往复速度5m/min~7m/min。
f)精磨进入之前要使用砂轮修正器修整一次砂轮,以便得到需要的磨削精度。
g)成型磨削应事先使用金刚刀专用修整装置将砂轮修整成工件需要的形状后再进行靠磨。
h)工件加工结束后,必须空转砂轮几分钟,以甩干砂轮。
i)检查测量,剪刃两端宽度差不超过1mm,剪刃角度符合规定。刃口平整无烧损。
j)工作台应停止在床身中间的位置上。
k)停止各起动操作按钮和手轮,并处于停止位置。
l)检查机床情况,认真填写检查记录。
m)按技术要求检查工件质量,严格把关,确保质量。
5.2.2 轧辊车床操作
5.2.2.1 运转准备
a)试车前应先按润滑图表中规定的润滑油牌号和润滑油量诸如清洁的润滑油
b)按照机床润滑标牌,拉动手压油泵和用油枪对机床各润滑部位加足够的润滑油
c)利用各手动机构移动各可动部分,检查润滑油情况和操作是否轻巧灵活
d)接通电器箱电源和其他部分的电缆连线,并校核操作指示方向与对应部分运动方向的一致性。
5.2.2.2 注意事项
a)启动床头箱润滑油泵电动机,待床头箱前面按钮站上的绿色信号灯按钮亮后,再启动直流主电动机。这时应使主轴在最低转速下运转,经过一段时间后,通过机械变档手轮和电气调速按钮,使主轴转速逐渐升高,直至升到最高转速为止。机械三档变速必须在主轴停止转动后进行,以防止损坏机床。
b)主传动空运转完后,将主轴降至中等速度,然后接通进给系统,对溜板箱和刀架进行低、中、高机动进给空载运动。注意了解和核对各操作手把的作用性能及其相互操作关系。
c)操作溜板箱和刀架的全行程快速移动,并注意校核各行程限位开关和标志的作用。在刀架快速移动*特中**别注意刀架拖线机构的工作情况,作以必要的调整和修正工作。
d)试开整个尾座快速移动和尾座套筒快速移动。试开整个尾座快速移动时注意插销拖线机构的转换位置,作必要的调整和修正工作。
5.2.2.3 主轴转速的选择
选择主轴转速除了根据加工工件的材料、加工部位直径、工艺要求等条件外,还应遵循加工工件重量与主轴转速关系图线。
5.2.2.4 主轴转速
主轴转速0.8~160rpm间1:200调速是靠床头箱机械三档变速和直流主电机调磁、调压1:22.2来实现的,主轴的实际转速由床头箱前面表架“7”上可直接读出。在转速表架的转速表上有三条转速范围线,在每一条转速范围线上又刻有具体转速范围和数值。当选择转速时,首先把床头箱前面的两个手轮“3”、“5”转到所需要的转速级数位置上(BⅡ或BⅠ或AⅠ),此时转动表架的转速表和电流表旁三个分别表有BⅡ、BⅠ、AⅠ字的信号灯中相对应的一个发亮。然后按床头前面按钮站“6”或刀架按钮站“21”上直流主电机变速按钮,有“+”标记的按钮为升速按钮,有“-”标记的按钮为降速按钮。在按直流主电机变速按钮同时,操作者应注视转速表上指针的移动,当指针移到预选所需的转速刻度值时,立即松开按钮,完成调速操作。
5.2.2.5主轴启动
主轴的启动和停止操作,在床头箱前面按钮站和刀架按钮站上分别都有主轴正反转启动按钮及停止按钮。当机床需要变换卡爪体位置和找正工件以及卡紧工件时,要求主轴低速点动回转。此时将床头箱前面按钮站上的变换工作制开关由常车标记位置转换到点车标记位置,于是床头箱前面按钮站和刀架按钮站上的正反转启动按钮变为正反转主轴点动按钮,即:按压按钮主轴转,松手主轴就停。主轴点车只有一种转速,也就是主轴最低转速。
另外应注意,当主轴处于高转速时,不要直接操纵启动按钮或停止按钮,而需先操纵电气降速按钮,把主轴转速降下来,这样对电气系统和床头箱中机械结构的寿命延长均有好处。
5.2.2.6进给量的选择
在机床加工过程中进给量的选择除了主要依据加工工件的材料和加工工艺要求等条件外,还必须考虑到进给量和切削深度是构成切削力的主要因素,所以必须在选择进给梁前应结合所选切削深度核算切削力是否超过机床规定的范围。另外还必须结合所选取的主轴转速核算主轴承受扭矩和主传动功率,核算结果不得超过表所规定的数值(44页)。
5.2.2.7 进给量的变换
进给量的变换主要是由溜板箱前面三个变速手柄来实现。三个变速手柄分别由2、3、3个位置,每个位置又分别有Ⅰ、Ⅱ、Ⅲ、A、B、C、O等标牌标志,所以根据三个手柄各自所在位置的标牌标志,查看溜板箱前面的进给量表牌即能得知刀架的实际进给量。进给量表牌上所列的是溜板箱本身所能变换的从0.125毫米/主轴每转~6.0毫米/主轴每转共18级基本进给量。当机床遇到特殊加工要求,需用大进给量而基本进给量不能满足要求时,只要把床头箱前面手柄由1:1标牌标志位置搬到8:1标牌标志位置,此时原基本进给量即加大8倍。由于扩大8倍后所得18级进给量中低的9级正好与原基本进给量中高的9级重合,故机床实际有0.125毫米/主轴每转~48毫米/每转共27级进给量。
5.2.2.8 进给机构的操纵
进给机构的操纵除了各层刀架移动方头、手把、变速手把的操纵外,主要的还有如下四个操纵部位。
a) 分配手柄的操纵:分配手柄位于大刀架前面,共有四个搬动位置并分别有大刀架纵向(纵向);横刀架横向(横向);上刀架纵向(上纵向)大上刀架同时纵向(复合)等四个标牌标志,操作者根据机床工作过程中刀架各种不同运动的需要,随时变换该手把的位置。
b) 开关长手柄的操纵:该手柄兼有开关和变向两个作用,它共有三个搬动位置,中间位置为脱开进给运动的操作位置,左右30度两个位置不但是接通进给运动的操作位置。即:长手柄向左搬30度伟大刀架向左、横刀架向前或上刀架向左进给,长手柄向右搬30度为大刀架向右、横刀架向后或上刀架向右进给
5.2.8 刀架快速移动的操纵
机床刀架有机动传动的三层刀架的快速移动,是用刀架按钮站上两个点动按钮实现操作,其中每一个点动按钮管一个方向快速移动的操纵。在实现快速移动点动按钮操作前,上述开关长手柄必须处于中间位置,否则刀架快速移动操作实现不了。因为开关长手柄连有一套拉杆和行程开关机构作互锁用,确保刀架进给运动和快速移动不相互干扰而损坏机构。所以只有当开关长手柄处于中间位置时,拉杆使行程开关接触,才接通快速电动机电源,快速操纵才能实现。
5.2.9 上刀架纵向移动:不仅机动进给和快速移动对某些加工来说是必不可少的,而且手动移动对机床加工中调整刀具位置来说也是一个重要操作环节。为了便于操作轻便灵活,特在回转刀架前面设有一个开关手柄,用来断开或接通上刀架的机动和快速。当需手动上刀架时,手柄处于断开位置,这样就不至于手动带一大套传动机构而显得特别笨重和不灵活。
5.2.2.9 刀架锁紧机构
刀架锁紧机构是借助于顶紧螺钉和垫块来消除各层刀架导轨间的间隙,提高整个刀架的接触刚性。所以在机床加工中,当调整好刀具后,把不需要移动的那几层刀架都锁紧好,然后开始切削加工。
5.2.2.9 尾架操纵
根据加工工件的长度,移动尾架至适当位置。移动整个尾座前,先将尾座*体下**上的压板螺母松开,再将尾座定位手柄搬180度到有“松开”标牌标志的位置,然后按尾座*体下**按钮站上的两个点动按钮,使整个尾座沿床身导轨快速移动至适当位置(注意拖线插销位置和拖线长度)。固定尾座前,先看尾座*体下**后面刻度盘上五等份刻线是否对准上方箭头,如果没有对准,则可以用随机带的专用扳手摇方头实现尾座手动移动至对准刻线,此时方能把定位手柄搬回180度至有“夹紧”标牌标志的位置,最后再拧紧压板螺母。
吊上工件,在移动套筒前,先松开套筒夹紧装置方头,然后按上体按钮站上的两点动按钮中有向前标记的一个,使尾座套筒快速向前伸出,当尾座顶尖接触到工件顶尖孔时,立即松手,停止套筒快速移动,转换为手转动手轮,实现手动强力顶紧工件,同时操作者应注意观察测力议的指针,当测力议达到预定刻度值时,就停止顶紧,反拧夹紧方头锁紧套筒。
尾座支撑工件顶紧力的设定是根据工件重量由尾座提前面手轮右上方的标牌上插得P值,该P值再加上在切削过程中根据工艺所预想的刀具对工件所产生的最大轴向分力,这就是预定的顶紧力,也就是顶紧工件时测力议上指针所要达到的刻度值。当加工工艺要求把尾座主轴由回转顶尖变为固定顶尖时,只需松开顶紧螺钉,并把主轴前端端面上的槽对准法兰盘端面上槽,再把键插入该两槽中,使两者连为一体,然后拧紧螺钉即可。
5.2.2.10 车削锥体
该机床有如下两种方法车削锥体
a)车削短锥体:松开压紧回转刀架的四个螺母,并将回转刀架转动一个为工件锥角一半的角度,然后拧紧上述四个螺母,将手柄搬至接通上刀架(上纵向标牌)位置,再将手柄搬至接通位置,这样利用上刀架进给就能加工锥体长度不大于上刀架行程长度(600mm)的短锥体。为了使回转刀架所转动角度正确而方便,可自制角度样板来校检。
b)车削长锥体:松开压紧回转刀架的四个螺母,并将回转刀架转动一个计算角度,然后拧紧上述四个螺母。再将手柄搬至大刀架和上刀架同时接通的(复合牌)位置,再将回转刀架前面的手柄搬至接通位置,这样就可以利用大刀架和上刀架综合纵向进给来进行长锥体的加工。
5.2.3 工作辊拆装操作
5.2.3.1 安全注意事项及要求
5.2.3.1.1 作业人员应注意安全站位和规范操作行为,时刻注意作业区内的人员及设备的安全。
5.2.3.1.2 吊车的全过程作业中,均有专人(应具有指吊资格)指挥,要求手势规范、哨音清楚。
5.2.3.1.3 作业时,严禁在重物下及吊车运行方向上行走。
5.2.3.1.4 配合作业中应做好联系确认工作,采用有效的联系确认方式,预防事故的发生。
5.2.3.1.5 对钢丝绳(吊带)的使用,应符合安全使用要求,对变形、断丝严重的钢丝绳,对划破的吊带禁止使用。
5.2.3.1.6 作业中,扶握钢丝绳及卡环的姿势应正确、得当,防止伤手。
5.2.3.1.7 起吊轧辊时,严禁手握钢绳。
5.2.3.1.8 吊辊上台架,注意防止轴承箱是否滑落、翻转;严禁戴手套操作拆装车,拆装车的大车行走、小车移动、升降缸升降等动作只能独立进行,不允许联动;两侧应同时拆装,防止伤人及损坏设备。
5.2.3.1.9使用拆装机前,应认真检查小车的电缆是否完好,防止触电。
5.2.3.2 作业前的准备及检查
5.2.3.2.1 按配辊单要求,确认辊号,将待装辊吊放到组装台架上,间隔放置,放置时应使轧辊中心与台架中心间距<100mm。
5.2.3.2.2检查轧辊直径、辊号是否与辊单相符。
5.2.3.2.3检查轧辊辊面有无撞痕、裂纹、气孔、夹渣等宏观缺陷。
4.3.2.4检查工作辊定距套(防水圈)是否变形,清洁新辊辊颈、传动侧辊头油污,并涂抹一层润滑脂
5.2.3.2.5将待拆旧辊吊放到待拆场地,卸掉传动侧止动夹钳,拆卸操作侧8颗M20×90内六角螺栓;然后逐支吊放到精轧工作辊拆装台架上,放置时应使轧辊中心与台架中心间距<100mm。
5.2.3.2.6待拆辊与待装辊应相邻放置,其传动侧放置在南侧。
5.2.3.2.7检查轴承箱滑板、行走导板、换辊拉钩、前后压盖、止动夹钳等处是否完好,螺栓是否齐全、松动;轴承脂是否异常。
5.2.3.2.8发现问题及时处理,并填写好检查处理记录
5.2.3.3 精轧工作辊拆装
5.2.3.3.1 使用前准备
5.2.3.3.1.1 启动油泵。
5.2.3.3.1.2 确认
5.2.3.3.1.2.1检查大车、小车行走区域内、拆装台架上有无阻挡异物。
5.2.3.3.1.2.2检查拖缆架有无损坏、变形,电缆夹是否松脱,电缆是否完好。
5.2.3.3.1.2.3检查油位是否合符要求。
5.2.3.3.1.2.4检查泵、油缸、阀、管路有无异常。
5.2.3.3.1.2.5各操作手柄复位,使其处于停止位置。
5.2.3.3.1.2.6空负荷启动油泵。检查油泵运行声音是否正常,油泵、油缸、阀、管路有无泄漏, 压力表的压力值是否符合标准要求(>4Mpa)。
5.2.3.3.1.2 .7开动大车全程往返一次,检查大车运行是否正常,制动是否灵活可靠,检查拖缆移动时有无卡阻。
5.2.3.3.1.2.8检查小车、升降机构的油缸运行情况是否正常。
5.2.3.3.1.2.9发现问题及时处理,并作好记录。
5.2.3.3.2精轧工作辊的拆装操作
5.2.3.3.2.1精轧工作辊的拆装前的准备
5.2.3.3.2.1.1 把下机的旧精轧工作辊从过跨平板车上按架次吊放到强制冷却台上,冷却轧辊。
5.2.3.3.2.1.2把冷却完毕的轧辊吊至注油台架上,并执行2.5.2相应条款。
5.2.3.3.2.2精轧工作辊的拆装操作
5.2.3.3.2.2.3 开动大车,使小车与待拆轧辊中心线粗对正,停止。
5.2.3.3.2.2.4 小车前行至轴承箱下部,轴承箱位于台面挡块间,停止。
5.2.3.3.2.2.5 用慢速档开动大车,使小车中心与轧辊中心精确对正;升降台升起,台面与轴承座下表面接触,但不宜有接触压力。
5.2.3.3.2.2.6 小车后退,将轴承箱拉出轧辊。
5.2.3.3.2.2.7 检查轴承有无断裂、铁削、掉肉等情况。发现轴承损坏,立即更换轴承座。
5.2.3.3.2.2.8 开动大车,使小车对正待装新辊;调整升降台位置,使轧辊中心与轴承中心对正。
5.2.3.3.2.2.9 小车前行,将轴承箱慢速装入轧辊。
5.2.3.3.2.2.10 将旧辊吊至待磨辊架存放。
5.2.3.3.2.2将组装完毕的新辊吊至轧辊注油台架存放,安装传动侧止动夹钳和操作侧轴向定位螺栓,并按要求注油,并在轴承箱滑板上均匀涂抹一层干油脂。
5.2.3.3.2.2 .11拆装完毕,将小车停于后极限位置、升降台停于下极限位置,各操作手柄处于停止位置。
5.2.3.3.2.2.12 停油泵。
5.2.3.3.2.2.13 按辊单配置的要求,将上辊放置在下辊的换辊位置上以后按机架号成套吊放到过跨小车上或存放架上,擦干净轧辊表面上的油污,检查轧辊表面是否有撞印、划伤等缺陷。
5.2.4 R1工作辊拆装操作
5.2.4.1 拆装前的准备及检查
5.2.4.1.2安全注意事项按5.1的相应条款项执行;
5.2.4.1.3依据辊单要求备辊,将新辊吊至工作辊拆装台架,配置好升降台上的卡板;
5.2.4.1.4 确认辊号、辊径,是否与辊单相符;检查辊面是否有撞痕、裂纹等宏观缺陷;
5.2.4.1.5清理辊颈、传动侧辊头,检查处理撞痕,涂抹干油脂;
5.2.4.1.6将待拆旧辊吊至工作辊拆装场地;
5.2.4.1.7检查轴承箱滑板、换辊拉钩、行走轮、前后压盖等处螺栓是否松动,齐全;轴承箱导板槽是否完好;轴承脂有无异常;发现问题及时处理。
5.2.4.2 拆装作业
5.2.4.2卸止动夹钳;
5.2.4.2卸导板;
5.2.4.2逐支将R1工作辊吊装到拆装台架上,放置时应使轧辊中心与台架中心间距<100mm。
5.2.4.2开动大车,使小车与待拆轧辊中心线粗对正,停止。
5.2.4.2小车前行至轴承箱下部,轴承箱位于台面挡块间,停止。
5.2.4.2用慢速档开动大车,使小车中心与轧辊中心精确对正;升降台升起,台面与轴承座下表面接触,但不宜有接触压力。
5.2.4.2小车后退,将轴承箱拉出轧辊。
5.2.4.2检查轴承内有无铁削,金属颗粒、粉末,轴承是否损坏;发现轴承损坏,立即更换轴承座。
5.2.4.2将卸下的轴承箱装入新辊辊颈;
5.2.4.2装止动夹钳,到位并紧固;
5.2.4.2开动大车,使小车对正待装新辊;调整升降台位置,使轧辊中心与轴承中心对正。
5.2.4.2小车前行,将轴承箱慢速装入轧辊。
5.2.4.2将旧辊吊至待磨辊架存放。
5.2.4.2将组装完毕的新辊吊至轧辊注油台架存放,安装止动夹钳,并按要求注油,并在轴承箱滑板上均匀涂抹一层干油脂。
5.2.4.2拆装完毕,将小车停于后极限位置、升降台停于下极限位置,各操作手柄处于停止位置。
5.2.4.2停油泵。
5.2.4.2装导板,调整垫片组厚度,使导板与辊面间的间隙为1.5~3mm,同一轧辊两导板离辊线高度要接近,导板侧面不超过箱子滑板面;并装好十字块、挡块,要求螺栓紧固,无松动。
5.2.4.2给轴承箱滑板表面涂油;
5.2.4.2将轧辊吊至注油场地,给轴承加注适量清洁新油;将轧辊吊至备用场地。
5.2.4.2填写轧辊检查组装记录。
5.2.4.2按辊单配置的要求,将上辊放置在下辊的换辊位置上以后按机架号成套吊放到过跨小车上或存放架上,擦干净轧辊表面上的油污,检查轧辊表面是否有撞印、划伤等缺陷。
5.2.5 E1、E2立辊拆装操作
5.2.5.1 拆卸作业
5.2.5.1.1 下轴承座的拆卸
1) 卸底盖; 2) 卸挡盖; 3) 吊卸轴承座;
5.2.5.1.2上轴承座的拆卸
1) 把立辊吊入立辊坑道放置平稳;2) 卸防水罩;3) 卸两半环;4) 卸定位键;5) 卸调整螺丝、螺母、方键;6) 吊卸上轴承座。7)将卸下轴承箱吊到指定位置。
5.2.5.2 组装作业
5.2.5.2.1 准备
5.2.5.2.1.1根据辊单,找出两根辊径一致立辊,吊一新辊垂直竖放平稳;
5.2.5.2.1.2 认真检查辊脖有无撞伤、毛刺、锈迹,并及时处理;
5.2.5.2.1.3认真检查辊头有无堆痕,并及时处理;
5.2.5.2.1.4准备好圆形橡胶绳,规格ф16*2092和ф12*3355,切头45°斜角,用502胶水
粘牢;
5.2.5.2.1.5检查上下支套、轴承、轴承座在*定位机**键等处是否完好。
5.2.5.2.1.6清洗辊颈,并在辊颈上均匀涂一层润滑脂;
5.2.5.2.2上轴承座组装
5.2.5.2.2.1 将上轴承座平稳地套入轧辊的上端;
5.2.5.2.2.2 装方键,装定位套;
5.2.5.2.2.3 装调整螺丝;
5.2.5.2.2.4 装调整螺母;
5.2.5.2.2.5 装两半环;
5.2.5.2.2.6 调整螺丝与两半环端面间的间隙,装好定位键;
5.2.5.2.2.7 装上防水罩(注意:其螺栓拧紧后,要用镀锌铁丝成对将其螺栓拧紧,以防松 脱)
5.2.5.2.3下轴承座组装
5.2.5.2.3.1 将轴承座平稳地套入轧辊下端;
5.2.5.2.3.2 装挡盖,并装配是否到位(注意:其螺栓拧紧后,要用镀锌铁丝成对将其螺栓拧紧,以防松脱);
5.2.5.2.3.3 装底盖(注意:其螺栓拧紧后,采取焊接钢筋等防松措施);
5.2.5.2.3.4 盘转上下轴承座,须转动灵活无卡阻。
5.2.5.2.4 将组装后的轧辊吊至备用场地备用;
5.2.5.2.5填写轧辊组装记录。
5.2.5.2.6根据轧辊输送反馈单输送轧辊,并检查确认立辊轴承箱各附件上机的安全可靠性。
5.2.6 支承辊拆装操作
5.2.6.1 组装前的准备工作
5.2.6.1.1准备组装所需要的工具、吊具、备件;
5.2.6.1.2检查支承辊辊身是否存在需处理的缺陷,辊径、辊号是否与配辊单相符;
5.2.6.1.3检查油膜轴承辊颈密封,是否需要更换,是否安装完好,橡胶钉是否装齐,键槽位
置是否处于组装状态,是否存在组装前需要处理的其它问题;
5.2.6.1.4清洗。对待装支承辊,特别是新辊的辊颈、辊头要清洗干净,油膜轴承锥套内表面
有脏物时,一定要用干净煤油清洗,并防止污物流进轴承;
5.2.6.1.5在清洗干净的辊颈上涂上油膜轴承润滑油(N460油膜轴承专用油)。
5.2.6.2 组装作业
5.2.6.2.1 带油膜轴承的轴承座(以下简称轴承座组件)向轧辊套装的步骤
5.2.6.2.1起动支承辊拆装装置液压站,检查升降台、台车、托轮运行是否正常,阀架、管路有无泄漏,发现异常及时处理;
5.2.6.2.1指挥吊车将待装新支承辊水平吊放到支承辊拆装台架上;
5.2.6.2.1点动托轮转动,使支承辊键槽处于正上部位置后停止;
5.2.6.2.1清洗支承辊辊颈,用油壶在辊颈上浇涂一层干净的油膜轴承润滑油;
5.2.6.2.1吊运操作侧支承辊轴承座,放置在北侧拆装台车上;
5.2.6.2.1吊运传动侧支承辊轴承座,放置在南侧拆装台车上;
5.2.6.2.1操作台车前进,停止在立辊头100mm左右处;
5.2.6.2.1操作升降台升降,点动调整升降台位置,使轴承中心与支承辊中心对正;
5.2.6.2.1操作台车前进,将轴承座慢慢套入支承辊上。在套入过程中,点动微调升降台,使支承辊中心与轴承座中心精确对正。
5.2.6.2.1转动液压锁紧缸,使支承辊键槽与液压锁紧缸上键槽对正;推出移动液压小车,把快换接头连接在一起,起动液压泵,当锁紧缸推倒位时,转动螺母,插入锁紧键,用螺栓和垫圈把紧。
5.2.6.2.1关掉液压泵,拆下接头。再将端罩装上并把紧。
5.2.6.2.1用支承辊吊具,将装配完毕的支承辊吊运到存放台架上。
5.2.6.2.1用煤油清洗轴承座滑板,并涂抹一层干净的润滑脂。
5.2.6.2.1支承辊装配完毕,将台车开回到后极限位置,升降台处于下极限位置,停止液压站。
5.2.6.3 支承辊拆卸作业
5.2.6.3准备拆卸所需要的工具、吊具、备件;
5.2.6.3起动支承辊拆装装置液压站,检查升降台、台车、托轮运行是否正常,阀架、管路有无泄漏,发现异常及时处理;
5.2.6.3操作升降台上升到一定的位置停止,将待拆支承辊水平吊运到升降台上;
5.2.6.3操作台车前进到轴承座下接箱体位置停止;
5.2.6.3缓慢下降升降台,轴承座接触台车时停止;
5.2.6.3松开端罩法兰螺母,打开活结螺栓和端罩,拆掉锁紧键;
5.2.6.3推出移动液压小车,将快换接头连接好,启动液压泵,进油方向为轴承安装方向,用扳手将螺母松开,螺母和活塞端面齐平,再反向启动液压泵,*压打**直到轴承及轴承座从轧辊上松开为止;
5.2.6.3开动台车后退,将轴承座从支承辊上卸出;
5.2.6.3指挥吊车将支承辊、轴承座依次吊运到指定的存放位置。
5.2.6.3支承辊拆卸完毕,拆装机各动作机构返回初始位置,停止液压站,各操作手柄、按钮回停止位置。
更多精彩内容,尽在【云轧钢】公众号。