液压接头是连接液压管路与液压管路,或管路与液压元件的之间的连接元件,液压接头包含软管用液压接头和硬管用液压接头,这里仅介绍软管用液压接头,液压软管接头一段连接液压软管(称为尾端),另一端连接其他元件(终端),为了保证与其他元件连接的兼容和无泄漏密封,液压软管接头的终端需要遵循通用的接口标准进行设计,尾端的主要作用就是保证接头与软管连接的长久密封。

从接口的形式可以分为如下几种:
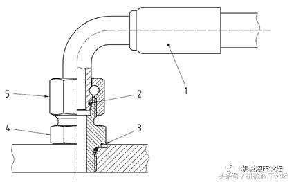
1.O型圈端面密封软管接头

1.软管接头 2.油口 3.O型圈4.接头5.螺母6.O型圈,当螺母5与接头体的外螺纹旋合时,随着拧紧力矩的增大,软管接头与接头体(件4)的端面之间接触并压紧,接头4端面的O型圈产生弹性变形,与件6和件4端面充分接触并产生压力,起到密封作用。
安装过程中需要特别注意,安装前检查密封圈。
2. 24°锥密封端软管接头

1.软管接头2.O型圈3.油口4.接头5.螺母,当螺母5与接头体(件4)的外螺纹旋合时,随着拧紧力矩的增大,软管接头外锥面与接头体(件4)内锥面之间接触并压紧,软管接头1外锥面的O型圈产生弹性变形,与件6和件4锥面充分接触并产生较大的压力,起到密封作用,由于锥面的杠杆作用,锥面间的压力更大,密封效果理论上更好。
安装过程中需要特别注意,安装前检查密封圈。
3.法兰端软管接头

1.软管接头2. 油口、法兰头、法兰压板3.O型圈,软管接头的法兰头被法兰压板压在油口上,当螺栓拧紧力矩增加时,螺栓产生很大的预紧力,螺栓预紧力通过法兰压板,把法兰头紧紧地压在油口,法兰头上的O型圈(件3)被压的发生变形,软管接头(件1)的法兰头端面和油口面充分接触并产生的压力,起到密封作用,由于使用高强度螺栓,接触面间的压力很大,密封效果理论上非常好。
安装过程中需要特别注意,安装前检查端面O型圈。
4.螺柱端软管接头

接头螺纹根部带有O型垫圈,接头通过螺纹与有口连接时,O型圈与油口端面贴合起到密封作用。
5.37°扩口端软管接头


1.软管接头2. 螺母3.钢管4.套管,当螺母2与接头体(件1)的外螺纹旋合时,随着拧紧力矩的增大,软管接头外锥面与钢管(件3)内锥面之间接触并压紧,软管接头1件3锥面充分接触并产生较大的压力,起到密封作用,由于锥面的杠杆作用,锥面间的压力更大。
液压管接头选取的过程中需要考虑接头的最大工作压力、工作温度、接口尺寸、适用的管内外径尺寸、安装是否方便、是否经济等多种因素选取。接头的最大工作压力应不低于软管的最高工作压力。
