
太阳能发电是将太阳光的能量直接转化成电能的发电方式,包括光化学发电、光感应发电、光伏发电等多种方式。
其中,光伏发电是指利用光伏电池板将太阳光辐射能量转化为电能的直接发电方式。光伏发电系统是由光伏电池板、控制器和电能存储和变换环节构成的发电与电能变换系统。
光伏电池板产生的电能经过电缆、控制器、储能等环节进行转换和储存,最终转换成为负载所能使用的电能。

光伏发电系统的组成
典型的光伏发电系统是由光伏阵列、电缆、电力电子变换器、储能元件、负载等构成,如x下图所示

光伏阵列结构
光伏发电系统可根据实际需要适当做一些调整,将各个光伏电池组件经串、并联后排列组成光伏阵列,以满足光伏发电系统的实际电流和电压的需要。
光伏电池组件进行串、并联需要满足一定的条件:光伏电池组件串联,要求所串联的电池组件具有相同的电流容量,串联后的光伏阵列输出电压为各个光伏电池输出电压之和,串联后其阵列输出电流不变。
光伏电池组件并联,要求所并联的所有光伏电池具有相同的输出电压等级,并联后的光伏阵列输出电流为各个光伏电池输出电流之和,而输出电压保持不变。
一般来说,常用的光伏电池组件或模块内部标准串联数量是 36 个或 40 个,1个光伏电池额定输出电压大约为 0.45V,组件额定电压大约是 16~18V,正好可以为额定 12V 的蓄电池进行有效的充电。

有些大容量的光伏电池组件内部标准串联数量更多,其额定输出电压可更高。
不同功率的光伏阵列一般需要许多光伏电池组件或模块串、并联,但光伏电池组件受光伏电池板耐压和绝缘等限制条件,其能够串联的最大数量也是有一定的限制的。
光伏阵列的连接方式,一般是将部分光伏电池串联成串后,再将若干串并联。
光伏电池板串联数日根据其最大功率点电压与负载运行电压相匹配原则设计,选择串联的光伏电池数应适中,如只选用一串,则可靠性存在问题。
光伏阵列的构成,依据变换器工作点电压和电流与光伏电池板最大功率点电压、电流相匹配的原则构成。

例如,要构成工作点电压为 350V,电流容量为 20A 左右的光伏阵列,可选用 20 个最大功率点电压为 17.5V 的光伏电池板串联在一起,构成工作点为 350V 的最佳工作点电压。
也可选用 3 串 20 组串联、容为 120W 的组件并联或 5串20 组串联、容为 75W 的组件并联。
为了减少热斑效应的影响,安排光伏电池板串并联时,一般是先根据所需电压,使用若干光伏电池组件串联,构成若干串,再根据所需电流容量进行并联。
光伏电池并联时,当串联光伏电池中部分光伏电池的光照被遮挡,则被遮挡的光伏电池通流能力下降,它将消耗未被遮挡的串联光伏电池所发出的功率,形成热斑效应。

在串联回路中由于每个光伏电池组件有旁路二极管,被遮挡光伏电池板将通过旁路二极管导通整个阵列的电流,使被遮挡的光伏电池不构成负载。
负载特性
负载特性在光伏发电系统中占有非常重要的地位。一方面,因为由于光伏电池板特性导致光伏发电系统的负载特性比较软,容量稍大的负载启停动作将直接对光伏发电系统的输出造成较大的冲击,使得工作点有较大的波动,严重时,还会造成诸如电动机之类的负荷不能正常启动。
另一方面,负荷工作点很难精确地与光伏电池板输出的最大功率点相匹配,需要对负荷加以调整,以实现光伏输出最大功率。

负载特性分为稳态特性和动态特性,其中稳态特性包括负载正常运行条件下的伏安特性和功率特性等;动态特性包括启动和停止,以及电压和电流突变期间的电压和电流之间的非线性函数关系。
稳态条件下要考虑负载功率与发电功率之间的平衡,当某时段存在发电和用电功率不平衡时,一般要由蓄电池或柴油发电机加以调节和平衡。
负载接入原则
在光伏发电系统中接入的负载应遵循以下原则:
(1) 选用节能型负载,如节能灯、液晶电视机等。
(2) 接入系统的负载要适中,因为光伏发电系统投资较大,必须对负载进行严格管理和限制,尽量不使用大功率电器和高耗能性负载。

计划用电,科学安排用电。大功率电 器尽可能安排在光伏发电能力最强的中午使用,并且不要同时使用。同时在夜晚或阴雨天气下尽量少用电器,尽量减少蓄电池循环电量,提高蓄电池使用寿命和系统综合效率。
最大功率点匹配
光伏电池输出伏安特性曲线为非线性特性,其输出功率曲线也为非线性。其中电流与电压乘积为最大时的工作点为最大工作点。
负载特性一般也为非特性,负载使用时应尽可能让负载工作点与电池阵列最大功率工作点相接近,这样光伏阵列将输出最大功率。
负载或变换器工作点偏离光伏电池最大功率工作点将会降低光伏电池输出功率,浪费电池板容量。工程上一般不把负载直接接到光伏电池输出上,而是经过变换器接到光伏电池上。

变换器调整输出负载大小,利用光伏电池的软负载特性达到对其光伏电池工作点电压进行调整的目的。
负载评估
负载评估应在光伏发电系统设计之前进行,以保证所设计的光伏发电系统能够与负载相匹配。负载评估是一项非常复杂的课题,首先负载是分散的,需要进行调研和统计。
其次负载用电情况是时变的和非线性的,并带有一定的随机性。
光伏发电系统的设计既要保证光伏发电的电压和电流时刻能满足负载总运行负载的容量要求,又要满足负荷动态变化的要求,还要满足对负载的可调节性能要求以实现光伏发电系统的高效运行。

负载可细分为阻性、感性和容性三类,其工作特点和对电源的影响也各不相同。阻性负载指负载的伏安特性表现为电阻特性,常用的有白炽灯、电炉、电熨斗、热水器等。
感性负载指负载的数学模型是由电阻和电感组合而成,通常是由带铁芯和线圈类的负载构成,如水泵、冰箱、电动工具等。
当使用开关切断感性负载电流时,由于电感的续流效应,会在开关两端产生感应过电压,此电压往往会大大高于负载的工作电压,威胁光伏电力变换器中的对过电压敏感的电力电子器件的耐压安全。
另外有些负载,如电动机、变压器和带有大滤波电容器的电子整流设备,当其刚启动投入运行瞬间会产生远大于该设备额定电流的“浪涌电流”也会威胁光伏电力变换器中的电力电子器件的电流安全。

变换器
变换器是光伏发电系统的关键部件。变换器分直流变换器和交流变换器两种,直流变换器类似于开关电源,将直流电压和电流变换为不同电压等级的直流电压和电流。
而交流逆变器是将直流电逆变成交流电。光伏发电系统中的变换器一般包括蓄电池充电控制器、光伏直流输电用升降压变换器、交流逆变器、光伏阵列最大功率点控制器等。
他们的作用如下:
蓄电池充电控制器。该变换器为 DC/DC 变换器,通过调节控制器的输出电压和输出电流,达到对电流或电压不同目标的控制,实现不同策略的充电控制。
如恒压充电,是以蓄电池充电电压恒定为控制目标进行控制:恒流充电,是以蓄电池充电电流恒定为控制目标进行控制。

光伏直流输电用升降压变换器。DC/DC 变换器,包括升压变换器和降压变换器。其中升压变换器主要用于光伏发电系统向电站配电房直流输电,或光伏电池升压输出,向高电压用电器供电:其中降压变换 器主要用于光伏工作点控制、负载调节控制以及蓄电池充电控制等。
交流逆变器。该变换器为直流/交流变换器,包括无源式逆变器和有源式逆变器。其中,无源逆变器主要应用于独立的光伏电站,通过开关电路,输出方波或正弦波交流电力,经 SPWM 调制技术产生正弦交流;有源逆变器主要应用于光伏并网,以正弦脉宽调制方式产生调制的正弦交流电,并采用电流源或电压源方式向电网供电。
其中应用最为普遍的是以电压源方式输送,另外在逆变器和电网之间还要安装电感限流器以限制电流。

光伏阵列最大功率 点控制器。该变换器通过调节负载的功率,从而改变光伏电池板的电流和电压输出,使光伏电池板输出电压始终工作在最大功率点电压处,实现光伏功率输出的最大化。
太阳能电池的基本原理
1839 年,法国物理学家发现了太阳能电池的光伏效应。太阳光照到伏打电池时,能够产生额外的伏打电动势,这种现象称为光生伏打效应,简称光伏效应。
通常由半导体材料制成 P-N 结,这种光伏器件的光伏转换效率比其他材料的器件转换率高,因此我们就把这类器件称为太阳能电池。
太阳电池的基本特性和二极管相似,电池单元是光电转换的最小单元,一般不单独作为电源。其基本原理和二极管类似,可用简单的 P-N 结来说明,如下图所示。

对于半导体材料而言,当其中的 P-N 结处于平衡状态的时候,在 P-N 结处会形成一个耗尽层,存在着由 N 区指向 P区的势电场,即电子要从 N 区到P区必须经过一个能量高坡。
当太阳光子照射入半导体内,只要光子能量足够大,就会在半导体内激发产生光生电子一空穴对。
产生的电子被势垒电势推向 N 区,空穴推向 P区。最后就会在 N区积累了过剩的电子,P区积累了过剩的空穴,这样就在 P-N 结两侧形成了与势垒电场方向相反的光生电动势。
这就是所谓的“光生伏打效应”。当接上负载后,电流就从P区经过负载流向 N区,负载即获得功率太阳能电池在阳光的辐射作用下产生电流,随着光照强度的增加,光伏电流增大。
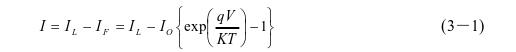
在光照强度一定的条件下时,可以将太阳能电池看作恒流源!%。现在普遍使用的 P-N 结型二极管太阳能电池在光的照射下产生正向偏压,假设 P-N 结为理想状态,可根据下图表示的等效电路进行理论分析:

如上图的等效电路中,给定负载的外加电压 和流过给定负载的电流 I之间的关系可由式(3-1)给出:

式中:If、IL 是流过二极管的正向电流和光电流;Io 为反向饱和电流(A); V为外加电压(V);9 是电子电荷(1.6x10C);K 是玻尔兹常数(1.38x10-23J/K);T是绝对温度(K)。
在实际的太阳能电池中,存在着与漏泄电流相当的二极管并联电阻Rsh和串联电阻 Rs。
此时的等效电路可根据下图来描述,其伏安特性可由式(3-2)给出:

太阳能电池的输出特性如下图表示。太阳能电池的伏安特性是光伏系统分析最重要的技术数据之一,从曲线图中可以看出它具有非线性特征。

上图中,太阳能电池的几个重要技术参数:
- 短路电流(Ise): 在给定日照强度和温度条件下的最大输出电流。
- 开路电压(Voc): 在给定日照强度和温度条件下的最大输出电压。
- 最大功率点电流(Im): 在给定日照强度和温度条件下,最大功率点的电流。
- 最大功率 点电压(Vm): 在给定日照和温度条件下,最大功率点处对应的电压。
- 最大功率 点功率(P): 在给定日照和温度条件下太阳能电池阵列可能输出的最大功率,Pm-Vm*Im。
并网逆变器
要使光伏并网逆变器实现并网运行,必须满足几个要求:输出电压与市电电网的电压具有相同频率、相位和幅值,输出电流与市电电网电压具有相同频率、相位(单位功率因数),而且其输出还应满足电网的电能质量要求。

并网控制技术作为光伏并网发电系统中的关键部分,其主要部分包括输出控制、MPPT(Maximum Power Point Tracking)控制、锁相跟踪和运行模式切换等技术。
按照不同的标准,逆变器有多种分类方法。按直流侧滤波结构的形式,逆变器可分为电压源和电流源两类,结构如下图所示:

电压源逆变器直流端并联大电容,一方面抑制直流电压纹波,减小直流电源内阻,使直流端近似为恒压源,另一方面又为来自交流侧无功电流提供通路。
电流源逆变器在其直流输入端需串联一个容量较大的电感,来抑制直流电流的纹波,使直流侧近似为恒流源,但是大电感又会降低系统的动态响应。
市电电网系统可视为容量无穷大的恒定交流电压源,当光伏并网逆变器的输出采用电压控制,则可等效为一个电压源与电压源并联运行的系统。
为了确保系统稳定运行,就必须采用锁相控制技术使并网逆变器的输出电压与电网电压同步,同时可通过调整逆变器输出电压的幅值和相位来调节系统的输出功率。

由于锁相回路的响应较慢、逆变器输出电压值不易实时精确控制,可能出现环流,因此逆变器输出电压的频率、幅值和相位必须与电网电压的频率、幅值和相位一致,以减小并联环流的产生。
如果逆变器的输出采用电流控制,则只需控制逆变器的输出电流以跟踪市电电压的相位,同时设定输出电流的大小,即可实现稳定并网运行。
这种控制方法相对简单,控制效果也较好,因此得到比较广泛的应用。
综上所述,本文拟采用电压源输入、申流源输出的控制方式,即电压型逆变器。采用电压型逆变控制电路,可以实现有源滤波和无功补偿的同时控制。
在光伏发电过程中有效地提高供电质量和减少功率损耗,另外这种控制方法可以节省相应设备成本,因此这种逆变器得到了广泛的好评。

按逆变器主电路的拓扑结构分类,主要有半桥式逆变器、全桥式逆变器和推挽式逆变器。推挽式逆变器拓扑结构如下图所示,由两只共负极的功率开关元件和一个初级带有中心抽头的升压变压器组成。
它结构简单,两个功率管可共同驱动,但功率管承受开关电压为 2 倍的直流电压,因此适合应用于直流母线电压较低的场合。此外,变压器的利用率较低,驱动感性负载困难。

单相半桥电路在输入端只能产生两种电平,因此采用脉宽调制的方法在输入端生成的是双极性的脉宽调制波,其幅值为直流电压的一半。
它结构简单,但主要缺点是直流侧电压利用率低,在同样的开关频率下电网电流的谐波较大。

单相全桥式逆变器由于其结构简单且易于控制的特点,目前被广泛应用。但不足之处就是要求较高的直流侧电压值。
