前面展示了一篇有关太阳能电池的搭建方法,虽然还是很热,但是已经立秋了。。。秋天到了,北风还远吗?
冬天的日照时间和发电量都会减小,尤其单晶板遇到阴天雾霾啥的,发电效率还跟着大幅降低,所以未雨绸缪,再搞一个风力发电作为互补,也是相当不错的。
首先,淘一个发电机,这个发电机是30V直流,功率200w,额定转速为400rpm左右,作为风力发电用的发电机,额定转速最好不要太高的。也可以用家里的风扇电机或者电动车电机改装。

然后就是制造叶片了,这位达人用的是这种黑色的ABS管道,在国内好像白色的比较普遍,现在下水管都是这种材料的。切割之后适当打磨光滑。


按照200w的设计功率,叶片长应该在60公分左右。
找一个类似下图的金属圆盘,用来连接发电图中机和叶片,也就是发电机中的轮毂。

在叶片和金属盘上打孔,注意打孔的时候最好配打。


给轮毂找一个轮毂罩,这样能防止螺丝风吹日晒,同时也能起到导流的作用


做一个放发电机的支架,木头的就行了,然后用铁丝或者铁片将发电机固定


做一个连接杆,最好这个地方能装一个轴承(原作者没有装)

用水管做一个塔架,塔架底部如下所示,连发电机的电线正好能从这个洞穿出来。


连接塔架和发电机,用斜拉钢索固定


以上是国外爱好者的制作,下面是另配的电瓶控制电路。
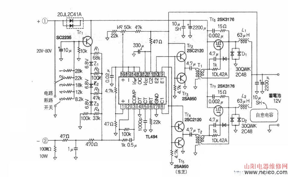
这是面向风车直径1m左右.功率200W级的微型风力发电机充电电路,输入电压20V—80V.对12V铅蓄电池充电。电路采用下图所示的斩波型降压PWM开关方式,不需要变压器,只要电感,故电路简单。

具体电路如下图。

大电流开关使用N沟道MOS型功率管2SK3176,耐压150V,最大漏极电流120A。控制电路采用PWM开关电源lCTIA94。滤波电感63μH采用成品。驱动变压器Tl自制,匝数比1:1,在小型磁罐内用φ0.3mm漆包线,初、次级各绕30匝。
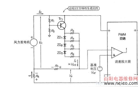
电路的输入部分采用了前馈控制电路,示于下图,为了使风力发电机工作在最佳状态,与输入电压的三次方成比例的电流为输入电流。由晶体管Trl与三个串联的稳压二极管等组成近似的三次方电路,生成与输入电压的三次方成比例的电压,实现前馈控制特性。
在下图中,误差放大器的同相端接基准电压。当反相端电压低于同相端电压时,PWM的脉冲宽度变大,开关电路的输出电流增加。上图中的基准电压Vref取自TL494(14)脚Sv电压的分压,约50mV。当风力发电机的电压Vin增大时,经下图中Rl、R2的分压从Trl的发射极输出。设电流取样电阻R8=lOOmΩ,若这个输出电压低于ZD1的稳压值,电流Is就流经R3、R7。若高于ZD1的稳压值,则有附加电流流经ZD1、R4、R7。若有更高电压,就会有附加电流流经ZD2、R5、R7或ZD3、R6、R7。这几路电流合起来,使V;。升高时Is快速增大。适当选择ZD1—ZD3,R3—R5,则有:Is=kxVin3式中k为比例系数。

另外,来自风力发机的电流Iin在Rs两端产生电压降IimR8,误差放大器同相端输入电压Ve:

如果Vref=0,则发电机电流Iin就和电压Vin的立方成正比。
单刀5掷开关是最佳负荷选择开关。根据桨叶的形状和发电机的输出电压,用此开关可选择最佳负荷,使得在任何风速下都可得到最大输出。电路的输出开关电路用2通道驱动,当TIA94的(13)脚接5v时工作在推挽方式。
此方式下开关ON的占空比在50%以下,即使因输入、输出电压差大也无问题。此外,由于Tr6和Tr7交互工作,输出纹波得以减小。
本电路在功率为20W—200W时,效率达到85%—90%。
(注:内容来自网络,希望对朋友们有所帮助)