导语:目前,国内污水处理厂处理工艺中微生物对环境适应,特别是水温有一定要求。然而,北方地区冬季水温偏低,在设计中如何应对北方地区特殊气候环境值得探讨。同时,我国污水处理厂进水普遍面临着碳源不足的问题。本文以乌鲁木齐市某污水处理厂提标改造工程为例,介绍低温低碳条件下污水处理厂的提标改造方案。

作者简介
李建(1982— ),中国市政工程西北设计研究院有限公司,研究方向为市政供排水
一级A为主流设计标准
2015年4月国务院发布“水十条”明确现有城镇污水处理设施要因地制宜进行改造,要求2020年底前达到相应排放标准或再生利用要求。随后,北京、天津、浙江等发达城市颁布了地方标准,对污水处理厂出水污染物排放要求更严格,尤其对氮、磷指标提出了更高的要求,甚至优于一级A标准。根据“城镇水务统计年鉴(2020)”统计数据可知,至2019年全国1522座污水处理厂出水水质达到一级A标准的污水处理厂数量占比为77%,规模占比为87.63%。
污水处理厂提标改造存在的共性问题
汉中市污水处理厂及西安市第三、四、五针对陕西省生活污水氨氮、总氮高,C/N比较低的特点,在生物池投加MBBR填料,提高生物段处理效率,并新建纤维转盘滤池进一步去除污水中SS,经改造后,上述污水处理厂出水水质达到一级A标准。
成都第三、四、五、八污水处理厂将终沉池改造为MBR膜池,利用MBR膜的特性,使前端生化池形成超高浓度的活性污泥浓度,提高生化系统处理效率,达到出水水质一级A标准的要求。
甘南州合作市污水处理厂提标扩建改造工程,改造前生物处理工艺为CASS工艺,改造时在CASS生物池后端增设两级曝气生物滤池进一步脱氮除磷,滤布滤池进一步去除SS,达到出水水质一级A标准的要求。
从以上污水处理厂提标改造实例可以看出目前污水处理厂提标改造的重点及难点一是如何进一步提高脱氮效率,二是如何解决污水处理厂进水有机物浓度偏低的问题。

项目背景
*疆新**维吾尔自治区在2019年提出了实施城镇污水处理“提质增效”三年行动方案,即三年内实现所有城市、县市污水处理能力全覆盖。乌市地处欧亚大陆腹地,属温带大陆性气候,其特点是寒暑变化剧烈,极端最高气温为42.1 ℃,冬季最低气温可达到-41.5 ℃。由于乌市特殊的地理条件,年气温变化较大,污水处理厂设计时应重点考虑秋冬季节水温较低,氨氮、总氮高,C/N比较低等问题。
乌市某污水处理厂总处理规模为40万m3/d,共分两期建设,分别于1997年和2009年投产运行。污水处理工艺采用AB两段活性污泥法,工程建设时设计出水水质为国家《城镇污水处理厂污染物排放标准》(GB18918—2002)二级标准,且氮、磷不做处理。目前污水处理厂出水水质不能满足国家要求,需对其进行提标改造,由于资金问题等污水处理厂提标工程计划分三期逐步实施。

污水处理厂现状
根据多年运行数据可知,污水处理厂出水水质除氮、磷外,CODCr、BOD5、SS等均达到二级排放标准。
原污水处理厂设计规模共40万m3/d,污水处理工艺为AB两段活性污泥法,污水处理工艺流程如图所示。

污水处理工艺流程
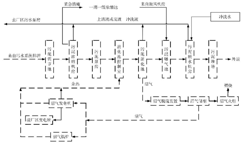
污泥处理采用机械浓缩、一级中温消化、机械脱水方案,沼气用于沼气发电机及燃气锅炉,通过沼气储柜调节储气量后,多余沼气自动点燃沼气火炬在大气中燃烧,污泥处理工艺流程如图所示。

污泥处理工艺流程
污水处理厂以下存在问题。
(1)污水处理厂由外资公司特许经营,经营年限为23年,经营期至2028年;外资公司经营期内污水处理厂出水水质考核指标不作改变。因此,提标工程的实施不能在原厂进行,且不能影响原厂的正常运行。
(2)污水处理厂采用AB法,对CODCr、BOD5去除效果较好,对TN几乎没有去除效果;其出水C/N值小,可生化性较差,碳源严重不足。为确保提标工程出水水质达标,需投加大量碳源使反硝化脱氮正常进行;合理选择碳源,降低运行成本是本次提标工程的重点。
提标工程设计方案
为了便于整体协调、操作及管理,节省投资,提标工程厂址确定在污水处理厂北侧,和现状污水厂毗邻相建。
进出水质
提标工程设计进水水质结合现状污水处理厂设计及实测出水水质取值;出水水质达到《城镇污水处理厂污染物排放标准》(GB 18918—2002)一级A标准,取值如表所示。

设计进、出水质
碳源选择
本工程需投加大量碳源使反硝化脱氮正常进行,可保证出水TN稳定达标。因此,外加碳源选择时需考虑经济成本,同时兼顾安全性。本工程选择甲醇作为碳源具有运行成本较低的特点,但甲醇遇热源和明火有燃烧和爆炸的危险。因此,设计时采取甲醇储罐埋地、甲醇投加间及甲醇储罐设置甲醇泄漏监测报警装置,甲醇系统距周边建筑物距离满足相关规范要求等措施,确保甲醇系统安全运行。

工艺方案
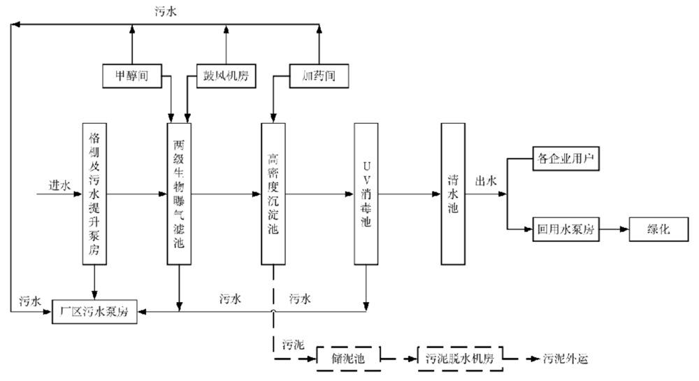
针对乌市地处高纬度寒冷干旱地区的特点和污水处理厂设计出水水质要求,本工程工艺方案不但具有占地省,投资小,经济、安全可靠的特点,而且该工艺在冬季低温环境下依然有较好的处理能力,能够保障出水水质达标稳定。选择“两级曝气生物滤池+高密度沉淀池”工艺,污水及污泥处理工艺流程如图所示。

污水及污泥处理工艺流程
两级曝气生物滤池设置主要目的是去除NH4-N和TN,是一种高效的上流式生物膜污水处理工艺。两级曝气生物滤池包括硝化生物滤池及反硝化生物滤池。硝化生物滤池设置在前端,当污水通过滤床时,氨氮被硝化菌氧化成硝酸盐;反硝化生物滤池设置在后端,当污水通过滤床时,硝酸盐被还原成N2。
混凝池、絮凝池与高密池沉淀池合建,设置在高密度沉淀池前端。在混凝池、絮凝池分别投加混凝剂及絮凝剂,可加快混合及絮凝的速度;经过反应后的污水从高密池斜板底部流入,并向上流动,沉淀池出水在顶部翻过收水堰至集水槽出水。
提标工程方案优点:核心工艺采用两级曝气生物滤池具有占地小、运行费用低、剩余污泥量小、可处理低污染负荷水质、抗冲击负荷能力强、耐低温、易挂膜、启动快等特点。同时,两级曝气生物滤池结合高密池设置在二级处理系统后作为深度处理单元实施时不影响现状污水处理厂正常运行,且可以高效去除污水中NH4-N、TN、TP和SS。
主要建、构筑物设计
(1)两级曝气生物滤池
前置硝化滤池共16格,单格面积为173 m2,滤料粒径为4.0 mm,滤料层厚度为3.5 m,平均滤速为3.7 m/h,峰值强制滤速为4.5 m/h,氨氮负荷为0.9 (kg·d)/m3;后置反硝化滤池8格,滤料滤径为4.5 mm,滤料层厚度为3.5 m,平均滤速为5.1 m/h,峰值强制滤速为8.1 m/h,滤料硝酸盐负荷为1.29 (kg·d)/m3。
(2)高密度沉淀池
高密度沉淀池共8座,每座高密度沉淀池前端各设置一座混凝池和絮凝池。单座混凝池容积为36 m3,单座絮凝池容积为252 m3,单座高密池直径 φ =13 m,斜管长度为1.04 m,斜管安装角度为60°,斜板投影面积为128 m2,沉淀区水力负荷为8.2~11.5 m/h。
PAC和PAM制备及投加系统单独设置在加药间,药剂通过投药泵投加至混凝池及絮凝池,浓度10%PAC投加量为1.2kg/m3,PAM投加量为0.6~1.2 mg/L,制备浓度2 g/L。

(3)甲醇投加系统
甲醇储存系统:设置2个90 m3甲醇储罐,可储存6 d用量,甲醇储罐设置在全地埋钢筋混凝土池内,池中填砂,池内设集水井并配置液位监测仪,可监测甲醇储罐泄漏。
甲醇投加系统:投加间设在地上,设置4台计量泵,单台投加量为659 L/h,房间内易泄露甲醇的部位设置甲醇检测报警器,随时监测泄漏情况,当甲醇蒸汽在空气中的浓度达到其爆炸下限的2.0%~2.5%时(即浓度为1.5%),便发出声光信号报警,以提示运维人员尽快进行排险处理。

(4)污泥系统
为减少泥渣对外排放,减少环境污染,将高密池排放的浓缩排泥水,通过离心脱水机分离为泥饼及滤液,泥饼外运填埋,滤液可排放至废水排放系统,通过提升泵回流至本厂进水。本工程配置3套脱水机,2用1备,单台处理量为30~40 m3/h。
运行效果
提标工程于2015年年底完成,现已投产运行6年,其出水水质达到《城镇污水处理厂污染物排放标准》(GB 18918—2002)一级A标准,且个别污染物指标优于设计标准。
两级曝气生物滤池结合高密池工艺对污水中NH4-N、TN及TP去除效果显著,去除率如下:NH4-N≥92%,TN≥75%,TP≥85%。
此外,乌市寒冷干燥,温度变化大,水温变化对CODCr的去除影响显著。夏季水温较高,污泥活性好,CODCr的去除效果好,出水浓度稳定在10~12 mg/L;但在冬季水温下降后,出水CODCr浓度上升至20 mg/L左右。这是由于冬季生物活性下降,对难降解污染物的处理效果变差。
结论
提标工程在现状污水处理厂后端增加“两级曝气生物滤池+高密度沉淀池”,采用两级曝气生物滤池具有占地小、运行费用低、剩余污泥量小、可处理低污染负荷水质、抗冲击负荷能力强、耐低温、易挂膜、启动快等特点。同时,两级曝气生物滤池结合高密池设置在二级处理系统后作为深度处理单元实施时不影响现状污水处理厂正常运行,且可以高效去除污水中NH4-N、TN、TP和SS。
该工艺可以有效应对乌市地处高纬度寒冷干旱地区的特点,在冬季低温环境下依然有较好的处理能力,能够保障出水水质稳定且达到《城镇污水处理厂污染物排放标准》(GB18918—2002)一级A标准的要求,为低温低碳条件下污水处理厂提标改造工程提供了借鉴。
为方便阅读,本文对原文有所删减,原文发表在《净水技术》2021年第8期“城镇给排水工程设计案例专栏”,扫描二维码阅读文章全文。

作者:李 建,王 磊,王海梅,马小蕾,刘海茹,雷克刚
编辑:朱琼宇
排版:西贝
校对:万梓薇
本报道由净水技术整理报道,转载请联系lx@jsjs.net.cn。未经允许的侵权行为我社将追究法律责任。