固态继电器简写SSR(Solid State Relay),是一种全部又分离的固态电子元件(如光耦合器、晶体管、可控硅、电阻、电容、集成电路等)组成的无触点电阻开关,这里请注意,相比较与继电器、接触器,固态继电器是无触点的耦合开关。因此,广泛的应用于计算机外围接口设备、恒温、调温系统、控制电炉加热等方面。另外在化工、煤矿等需要防腐蚀、防潮湿的领域也大量的使用。

固态继电器的外形

固态继电器的外形
固态继电器的输入与输出之间是电绝缘的,同时与普通的电磁继电器相比,SSR体积小,开关速度快,没有机械触头,因此也不存在氧化或机械磨损。固态继电器因为依靠半导体器件耦合作用,因此其内部类似填充胶包裹内部电路,不害怕有害气体腐蚀和机械引起的震动。另外,SSR的驱动电压较低,电流小也是在市场广泛受欢迎的原有之一。电有分直流和交流,在工业现场固态继电器根据电流类别不同分为直流(DCSSR)固态继电器和交流(ACSSR)。

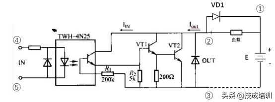
DCSSR工作原理图
上图原理图可看出一起有个引脚,即2、3、4、5。其中4和5用于输入控制电压,引出脚2、3用于输出控制电压。4N25是耦合电路,其余为触发电路。当输入电压大于发光二极管正向压降时便有IIN流过,于是IOUT流过。UIN越大,Iout也越大,直至饱和。上图外接二极管VD1用于感性负载(如电机、电磁阀等)情况下,防止由于DCSSR突然截止所引起的过高电压。
——END——
技成培训原创,作者:戒燥,未经授权不得转载,违者必究!