一、电热水壶分类:
按结构分分体式、整体式(见图一),前者水壶与供电底座可以分离,后者是一个整体;按是否保温分保温式、非保温式,前者水开以后可以在一定范围内保温;按智能化程度分:机械式、智能式,后者包含有单片机控制电路);按壶身结构分单层、双层,后者保温性能好;按保护功能分无保护、有保护功能,前者很简单但很不安全,基本被淘汰了。按开关位置分有上部开关、下部开关,前者的蒸汽开关在手柄上端,壶盖为单独的提把,后者的蒸汽开关在下部,手柄上设有开盖按钮,如下图2与3;当然结构上还有很多差别,这里不一一列举了。

图一 几种常见热水壶
二、电热水壶内部结构(对应上图中3)
1、分离式底座
由圆形底座、电源插座、电源线组成;关于电源线的长度是有国标规定的,这是出于安全考虑的。它的作用是供电、承重,设计为母头,这样的设计是为了防止误触摸插座而发生触电事故;

图二 分离式底座
2.壶身底座
由蒸汽式自动断电开关、水壶插座、加热盘、温控器、热熔断器、指示灯组成;以上有的没有热熔断器;这是电热水壶的工作、控制部分,是核心部件;壶身电源公头与底座母头结合形成开关;

图三壶身底座
3.壶身
由外壳、壶身、手柄、上盖组成,有的外壳是不锈钢材料,有的是塑料材料,壶身用来盛水,有的为双层结构,有的为单层结构;有的外壳还有水位标尺,有的蒸汽自动开关在下部,有的在手柄上,相应内部结构上不同,比如图五左图对应图四内部结构。有的壶盖设有手提,有的没有,在手柄上有开关;

图四 壶身
电热水壶结构之二(对应图一中的2,开关在手柄上)
- 壶身底座,很明显与上面的不一样,蒸汽开关不在壶身底座上;

图五 壶身底座之二
2.手柄、壶身

图六 手柄壶身
3.温控器

图七 温控器
三、工作原理:
不同的厂家的产品工作原理不同,但差异不大,原理大同小异,这里列举三个比较典型的电路图供大家参考。
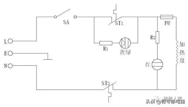
1.非保温式电热水壶原理:
见下图,接通电源后,蒸汽自动开关SA闭合,电源L→SA→温控器→热熔断器→加热盘→电源N形成了回路,加热盘开始加热,指示灯并联在加热盘上,于是指示灯发光。当水开以后,蒸汽式自动开关断电,指示灯熄灭,电热水壶停止加热。它是利用了电流的热效应工作的,是将电能转换为热能的装置。从电路可以看出,加热盘与指示灯为并联关系,与温控器、热熔断器、蒸汽开关为串联关系。

图八 非保温式电热水壶
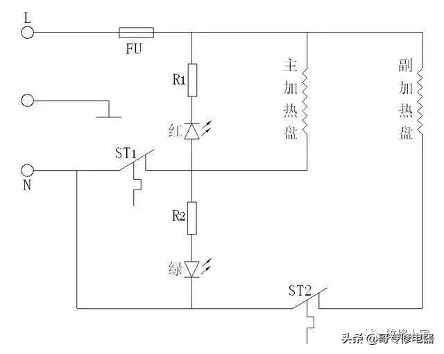
2.保温式电热水壶之一:
见下图,其内部有两个加热盘,当水开之后,主加热盘断电,温度降低到一定值时,副加热盘投入工作,保持水温在一定范围内。红色指示灯、绿色指示灯对应不同的状态。两个温控器控制温度不同。

图九 保温式电热水壶
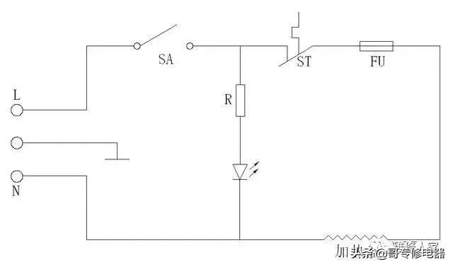
3.保温式电水壶之二:
这种电热水壶的保温电路是串联了一个电阻,只能维持较低的温度,不能持续加热;当水开之后,温控器ST1断开,R1串入电路,加热盘继续加热。指示灯反映不同的工作状态。

图十 保温式电热水壶
四、电热水壶的四大保护措施:
第一道保护:水开自动断电,就是蒸汽自动开关SA,当水壶内的水烧开后,产生的蒸汽通过蒸汽导管送到底部的橡胶管,由蒸汽导板再将蒸汽送到蒸汽开关内。蒸汽开关内部的断电弹*片簧**受热变形,使蒸汽开关动作,利用杠杆原理推动电源开关动作,从而实现了水开自动断电功能,其断电后不能自动复电,好的电热水壶水一旦沸腾马上就能发出“啪”的一声跳闸声音,水立刻停止沸腾。
第二道保护:防干烧保护温控器,常温状态下,温控器是闭合的,保证电路能够导通,当第一道蒸汽自动断电开关失效后,水会持续被加热(温度保持着100℃),直至烧干,这时壶身的温度超过会100℃,温控器上的双金属片受热变形推动触点断开,这是第二道保护,也就是防干烧保护。
第三道保护,过热保护,元件为热熔断器,当电水壶温度过高或严重短路时,温度达到139℃左右时,热熔断器发挥作用,熔断断电,起到了保护作用。
以上三道保护依次进行,确保了热水壶的正常、安全工作。这是区别于火炉烧开水或简单热水壶的重要部件。
还有一道保护措施:接地保护,这是为了降低触电危险性设置的。
不同的热水壶温控器、蒸汽自动开关有差别,下图对应图四;有些产品没有热熔断器。
一个良好的电热水壶应该具备以上四道保护。

图十一 蒸汽开关与温控器

图十二 热熔断器
五、电热水壶维修
检修工具:万用表、试电笔、改锥;
判别依据:根据电路图分析各部件开路、短路时的电阻;比如正常情况下,一个1500w的热水壶,其有载工作电阻为32欧姆,如果比这个小肯定是短路了,如果是无穷大肯定有断路的地方。
1.指示灯不亮,不能烧水:
这种故障应从两方面着手检查,一方面是检测是否有电压输入,也即电源有没有,通过试电笔或万用表检测;第二方面检查有无断路故障,电流经过的所有线路、部件都应检查,比如开关是否通电,电源线是否断开,另外检测热熔断器是否烧断,还有温控器接触是否良好,加热盘是否断路,这个通过万用表即可测出;
2.指示灯不亮,但能烧水;
这是指示灯支路故障,可能是该支路出现了断路或指示灯损坏。指示灯亮但不能烧水,这种故障是加热盘出现了断路;
3.水开以后不能断电;
这是蒸汽开关失灵所致,由于这个装置频繁动作,且处于潮湿工况,因此这是一种最常见的故障。大多数情况下是生锈所致,也可能材质不良,时间长了性能改变,如果有生锈等异物清除即可;还有可能是蒸汽导管错位蒸汽到不了*片簧**上;
4.外壳带电。
可能是发热盘故障或者导线绝缘损坏与外壳接触所致;
5.加热过程中有很高的噪音,
这种噪音不是正常的开水声音,这是因为里面积存了较厚的水垢的缘故。清除了水垢以后就能消除;
6.干烧不断电,
这是蒸汽自动开关和温控器都失效的现象;
7.加热慢:
电源电压是否过低,水壶内是否水垢太多,电源插头是否接触不良;
六、电热水壶安全注意事项
因电热水壶质量低劣发生的安全事故也有几件,比如水烧干后断电装置不起作用,引起了火灾事故,还有缸体漏电发生触电事故.....。不得不引起我们的高度重视。
1.水不能加的过满;长时间水多外溢对内部结构是一种损伤;
2.远离小孩能够接触到的地方;
3.杜绝山寨产品,为了节约成本,有些厂家的产品其部件质量低劣,甚至没有防干烧功能;用不了多长时间问题百出;
4.定期处理水垢;
5.淘汰无保护功能产品,选择保护功能齐全产品;毕竟后者贵不了多少钱,安全上有保障。选购时一定要问清其是否具有水开断电功能?是否具有防干烧功能?不能被忽悠了。
6.清洗时必须切断电源,不能带电操作;
7.作为专用的热水壶,不能用来煮饭,勉强煮饭带来的后果问题不少。