无线遥控开关电路原理图 (无线遥控开关是什么原理)

无线遥控开关-功能在了解无线遥控开关原理之前,我们先来了解一下无线遥控开关功能。遥控开关不止具有开关的功能,它在替代传统墙壁开关的同时,更具有对室内灯光进行控制的功能,是一个可以灵活配置的室内灯光控制系统,普通用户仅以经济的投入即可完成完美的灯光成果.它具有非常强大的功能:1、无方向远距离隔墙控制功能

红外遥控器一般受空间距离和方向的限制,而采用无线射频技术的遥控开关,完全没有这些限制.一般在20-100米半径内督可以做到信号覆盖,且可以穿透2-3堵墙体。2、百万组无重码识别技术

确保互不干扰.在同一城市基本没有重码现象,不必担心邻居的遥控器会控制自家的灯具。3、智能学习对码技术

人们习惯性的认为遥控开关与开关是一一对应的,不能改变的关系,但是采用智能学习对码识别技术以后,遥控器与开关可以单独配置,摒弃了遥控器与开关不能分离的干扰,可以灵活的进行灯光控制。

无线遥控器电路图原理是什么,无线遥控开关使用说明

4、极强抗干扰能力

可靠性高,具有访雷功能。5、提供手动遥控两种模式

既增强了方便性,又承袭了原有的习惯。6、采用单线制接线方式

不仅可以替换传统的开关,也符合电气电工施工标准。7、全开全关功能

当休息的时候,一键即可以完成灯具的全关.在使用场景功能时,一键也可以完成全开。8、断电保护功能

遇到断电情况,开关全部关闭.当从新来电时,开关处于关闭状态,不会因未知开关状态而造成人身伤害,也可以在无人值守情况下节约电能。

9、软启功能

对于白炽灯,开灯时,灯光由亮逐渐变暗,避免灯光的突变刺激眼睛,给人眼睛一个缓冲.而且避免了冷态大电流对电丝的冲击,延长了灯泡的使用寿命。10、集中控制和多点控制功能

开关上每一路按键督可以学习多个编码,被不同的遥控控制;每一只遥控器也可以学习多路按键,控制多路照明,这种灵活的对码能力,使用户在任何一个地方均可控制不同地方的灯,或者是在不同的地方控制同一盏灯。11、电器控制集成功能

目前一般家庭督被遥控器困扰着,现在加配一个中集器,就可以完成对室内空调,电视,自动窗帘,音响等等电器的控制集成,组建一个智能家居系统。

无线遥控开关-优势

无线遥控开关安装异常简单方便,不需要接零线,也不需要对灯饰电器进行任何改动,可直接替换原有开关,电网停电后再来电,开关会自动处于关闭状态,避免浪费不必要的电能,可以集中控制全家所有的智能遥控开关。在款式设计上也是多种多样,可供选择面非常广泛,可以将无线遥控开关与传统机械开关进行结合使用,方便简单。

无线遥控开关-原理

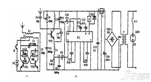
无线遥控开关是由发射器和接收器两者组合而成,发射器将控制者的控制按键经过编码,调制到射频信号上进行发射出无线信号,也可以说成是一个编码器。而接收器是将接收到的无线信号进行编码信号再解码,得到与控制按键相对应的信号,然后去控制相应的电路工作了,也被称为解码器。随着科技进步无线遥控开关在工业控制和无线智能家居领域都得到了广泛使用。

无线遥控器电路图原理是什么,无线遥控开关使用说明

无线遥控开关-组成

日常比较常用的无线遥控开关由发射和接收两个部分组成,其无线遥控开关的原理也按照发射和接受来分析。发射部分即遥控器与发射模块,遥控器是作为一个整机来独立使用,对外引出有接线桩头,遥控模块被当作一个元件来使用,接收部分即超外差与超再生接收方式,超再生解调电路它实际上是工作在间歇振荡状态下的再生检波电路。

无线遥控开关-分类

由于科技进步无线遥控开关种类和功能繁多,按传输控制指令信号的载体分可以分为为:无线电遥控、超声波遥控、红外线遥控,按信号的编码方式不同可以分为:频率编码和脉冲编码,按传输通道数可以分为:多通道遥控和单通道,按同一时间能够传输的指令数目不同可以分为:单路和多路遥控,按指令信号对被控目标的控制技术可以分为:开关型比例型遥控。

编辑总结:关于无线遥控开关电路原理就介绍到这里了。想要了解更多信息,可以关注艾逸网资讯。