白酒降度引起浑浊的主要表现形式有:白色片状沉淀、白色絮状沉淀、棕黄色沉淀和油状物等。经过梳理分析,主要是三部分原因引起的,即水质原因、原酒因素、生产过程因素。解决白酒浑浊的方法一一介绍。
1、冷冻过滤法
根据三种高级脂肪酸酯的溶解度随温度降低而降低的特点,将待处理的白酒冷冻至负15-负12℃,保持数小时后,高级脂肪酸脂积聚致颗粒增大析出,可在低温状态下吸取上清液过滤,并去除絮状沉淀物,即可获得澄清透明的低度白酒。 由于过滤的是油状物,一般要采用石棉、纤维素粉等助滤剂。

由于该种方法投资大、费用高,特别是需要一套高制冷的冷冻设备和低温过滤房间,且温度必须在-12℃以下,会产生1%-2%的浪费,因此,较少采用(特别是南方)。尽管北方可以利用冬季室外温度低的自然条件进行冷冻除浊,但受温差、时间等因素的限制,过滤速度慢,因此,建议只作为一种辅助手段考虑。
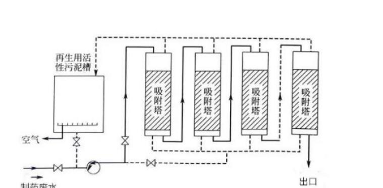
2、吸附法
原理:利用吸附剂表面许多微孔形成的巨大表面张力,对低度白酒中的沉淀物质进行吸附。吸附能力与分子大小成正比,棕榈酸乙酯、油酸乙酯、亚油酸乙酯等油性高级脂肪酸酯的化学结构、相对分子质量、化学键,均与其他微量成分差别大,易被吸附。
一般来说,吸附剂作用的强弱与其性质和结构关系密切,吸附能力与吸附剂的比表面积大小有关,表面积愈大,吸附能力愈强,吸附剂孔隙愈多,平均微孔径与被吸附分子的大小尺寸匹配性愈好,那么吸附能力愈强。
使用原则:既去除酒中沉淀性物质,又不使酒中的香味物质产生较大损失,同时不会影响酒体的风格和特点。

3、硅藻土过滤
硅藻土是单细胞藻类植物遗骸的矿物成分,为非品质的氧化硅,由于壳体上微孔密集,堆密度小,比表面积大,因此具有较强的吸附力和过滤性能,能吸附大量微细的胶体颗粒、滤除粒子和细菌。目前使用较多,有一定的普遍性,有时也会出现处理不彻底的现象,一定要选用材质好的硅藻土过滤机和介质。但据报道,美国提出有些硅藻土存在毒性问题。
4、膜分离技术
膜分离技术(超滤法)是20世纪60年代发展起来的,其选择性地使棕榈酸、油酸、亚油酸及其酯类不能通过,而其他相对分子质量较小的酸、醇、酯类能通过微孔孔径的超滤膜,并通过位于膜表面的微孔的筛选,可以有效地截留沉淀性物质,并可以通过等压冲洗和反冲洗进行再生。但需要注意的问题有两个:
一是由于酒体是酵类物质,所以膜材料要具有对醇的稳定性;二是膜要有适宜的孔径和孔分布,以使酒的有效成分能通过膜,而有害成分被膜截留。这种效果明显,通过近年来的发展普及,使用成本逐步降低。

5、再蒸馏法
酒中三种高级脂肪酸乙酯在蒸馏时多积累于酒头和酒尾中,利用它们不溶于水的特点,将基础酒加水稀释至酒精体积分数为30%,再进行蒸馏,并截头去尾,这样所得的酒再加水稀释时不会出现浑浊,但这种方法使酒中的香味物质损失较多,消耗能源大,生产成本高。
6、增溶法
使用增溶剂(或称助溶剂)等表面活性剂(即吐温昆合物)改变液体的表面张力,产生增溶作用,可保留原酒的香味成分,对保持酒的风味有重要作用。表面活性剂能使浑浊的低度白酒在不除去沉淀性物质和全部保留原酒中固有风味物质的前提下变得清亮透明,这样既不减少白酒中香味成分的含量,又不影响香味成分的配比,是白酒除浊技术中最简单、最方便、成本最低的一种方法。而且不仅局限于处理低度白酒。
表面活性剂是由非极性的亲油的碳氢链部分和极性的亲水的基团共同构成的,这两部分处于分子的两端,形成不对称的结构,在低度白酒中形成亲油基向里、亲水基向外的层状或球状的分子聚集物(胶团)而呈溶解状态。这样,高级脂肪酸乙酯等油性分子进入表面活性剂胶团的中心或其夹缝中而为胶团的亲油基所溶解;表面活性剂分子的亲水基一端伸在水中,亲油基一端吸附在白酒中浑浊物固体粒子表面,在固体表面层形成亲水性吸附层,从而使溶液稳定,并呈透明状态。添加适量的抗凝剂后,使白酒中的各种物质,尤其是沉淀性物质,在一定的酒精浓度和温度条件下,保持溶液的相平衡,防止溶质凝聚析出。
此间,相关人员也对增溶法进行了研究,有的还申请了国家专利。但该法缺陷是,处理的酒经振荡后会出现泡沫,影响酒的外观。由于当时的局限性,未深入进一步研究。
今天看来,随着技术的进步,酒类添加剂的丰富发展,作为增溶法这一技术,还是可以进一步完善提高,如果能解决添加增溶剂后出现泡沫的问题。那将会是众多低度白酒生产厂家的福音
对于处理低度白酒浑浊,应视其具体情况分析,如浓香型低度酒可采用冷冻法加活性炭吸附,再经复合膜净化过滤处理方法,对产品质量的稳定、保持固有风格效果较好。