
一、、交流发电机电压调节器的作用
电压调节器(voltage regulator)可以保证交流发电机输出电压不受转速和用电设备变化的影响,使其保持稳定,以满足用电设备的需要。
a.将发电机输出电压限制在某一额定值;
12V电系:14V~15V;
24V电系:28V~30V;
b.避免蓄电池过充电,保护用电设备不烧坏。
二、交流发电机电压调节器的工作原理
调压原理:
发电机结构一定,其空载输出电压与下列因素有关:U = C.φ.n
a.在发电机正常运转范围内:
转速n上升,使转子磁通φ减弱;
转速n下降,使转子磁通φ增强;
电压U将维持在某一值。
b.交流发电机端电压的高低取决于转子的转速和磁极磁通。要保持输出电压 U 恒定,在转速 n升高时,应相应减弱磁通φ ,这可以通过减小励磁电流来实现;在转速 n 降低时,应相应增强磁通 φ,这可以通过增大励磁电流来实现。
也就是说,交流发电机电压调节器是通过动态调节励磁电流的大小来实现发电机输出电压的稳定的。
c.改变磁通的强弱可通过控制励磁电流的大小来实现。在目前使用的电压调节器中,控制励磁电流的大小有两种不同的方式:
i.在励磁电路中加入和隔出调节电阻:—触点电压调节器;
ii.将励磁电路接通或断开:—电子电压调节器;
三、电压调节器分类
触点振动式;
电子分离元件式;
集成电路式。

a.电磁振动式电压调节器又称触点式电压调节器。电磁振动式电压调节器因带有触点,结构复杂,电压调节精度低,触点火花对无线电干扰大,正被逐渐淘汰。
b.晶体管式电压调节器的优点是可通过较大的励磁电流,适合于功率较大的发电机。电压调节精度高,对无线电干扰小,体积小,无运动件,耐振动,故障少,可靠性高。
c.集成电路式电压调节器除具有晶体管式电压调节器的优点外,因为它体积特别小,可直接装于发电机内部,省去了与发电机的外部连线,因而增加了工作的可靠性,并具有防潮、防尘、耐高温性能好、价格低等优点。
d.现在有的轿车采用车载计算机直接控制交流发电机励磁电路,控制发电机的输出电压,因而省去了电压调节器。
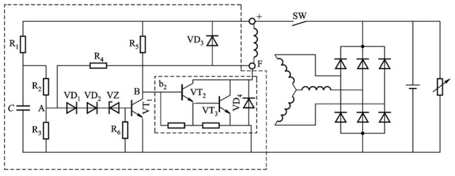
1、电磁振动式电压调节器的工作原理
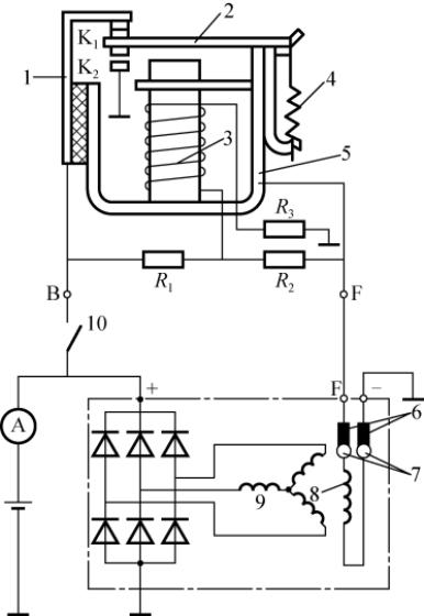
电磁振动式电压调节器(electromagnetic vibrating voltage regulator)通过电磁力和弹簧弹力的平衡改变触点闭合和断开的时间,改变励磁电流大小,从而改变磁通,进而实现对发电机输出电压的调节。

FT111型单级电压调节器

FT221型双级电压调节器
电磁振动式电压调节器实例:

1-固定触点支架;
2-衔铁;
3-电磁线圈;
4-触点弹簧;
5-磁轭;
6-电刷;
7-滑环(集电环);
8-励磁绕组(磁场绕组);
9-定子(电枢)绕组;
10-点火开关;R1-加速电阻;
R2-调节电阻;
R3-温度补偿电阻;
K1-低速触点;
K2-高速触点
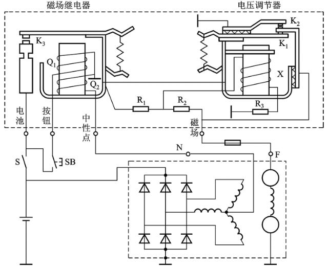
带附加磁场继电器的电压调节器:

FT61 A型双级电压调节器电路
Q1-起动线圈;Q2-维持线圈;Ⅹ-电压调节器磁化线圈;S-电源开关;
SB-起动按钮;K1-低速触点;K2-高速触点;K3-磁场继电器动合触点;
R1-加速电阻;R2-调节电阻;R3-温度补偿电阻
2、晶体管式电压调节器
晶体管式电压调节器(transistor voltage regulator,亦称电子调节器)与电磁振动式电压调节器相比具有以下优点:
(1)结构简单,故障少,工作可靠。
晶体管调节器中无触点,无线圈,无振动元件,不但结构简单,且不会产生触点烧蚀、熔焊、绕组损坏等现象,所以故障减少,工作可靠。

JFT248A晶体管式电压调节器(28V,1000W)
(2)调压质量高。
晶体管电压调节器电压调节值在制造时已调试精确,由于普遍采用整体式结构,使用时大多无法调整。14V电压调节器的调压值一般为13.5~14.5V之间,28Ⅴ电压调节器调压值一般为27~29V之间。

JFT149C多功能晶体管式电压调节器(14V,1000W)
(3)无触点火花,对无线电设备的干扰小。
(4)寿命长,晶体管电压调节器的寿命一般是电磁振动式电压调节器的2~3倍。
晶体管式电压调节器的工作原理:
a.晶体管电压调节器是利用晶体管的开关特性来控制发电机的励磁电流,使发电机的输出电压保持稳定的。晶体管电压调节器一般由2~4个晶体管,l~2个稳压二极管和一些电阻、电容、二极管等组成,焊接在印制电路板上,然后用铝合金外壳或钢板外壳封闭而成。
b.引出线有插头式和接线板式两种,其上分别标有“+”(点火)、“-”(搭铁)和“F”(磁场)标记。
c.虽然晶体管电压调节器种类繁多,但其工作原理基本相同。晶体管电压调节器大多采用NPN型晶体管制成,与外搭铁式交流发电机匹配。
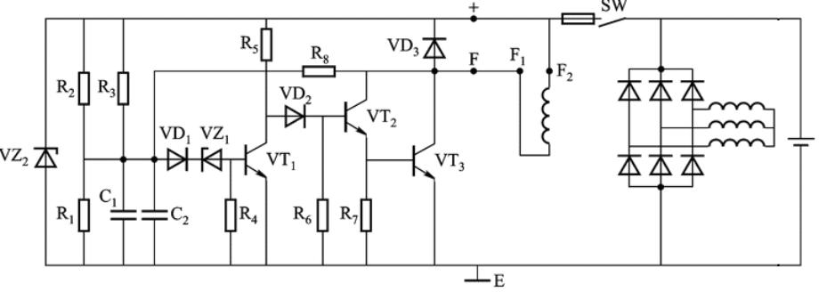
晶体管电压调节器实例:

JFT106型晶体管调节器原理图
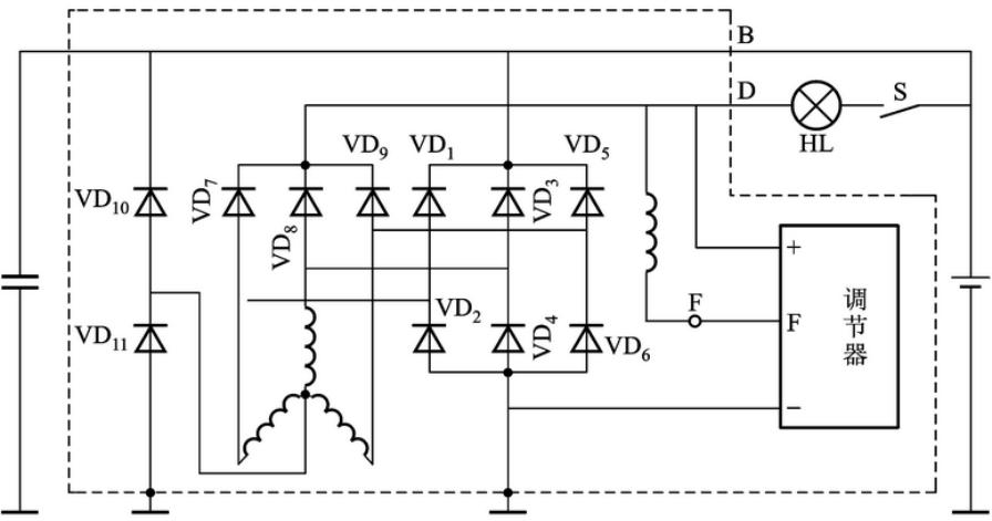
3、集成电路式电压调节器
集成电路式电压调节器(IC voltage regulator)也称IC电压调节器,它具有体积小、质量轻、调压精度高(为±0.3V,而电磁振动式电压调节器为±0.5Ⅴ)、耐振动、耐高温、寿命长,可以直接装在交流发电机内,接线简单等优点,所以被广泛用于现代汽车交流发电机上。

夏利轿车单片调节器B、E、F、IG、L、P—端子

集成电路式电压调节器(匹配现代伊兰特、东风悦达起亚、北京现代汽车发电机)

集成电路式电压调节器(匹配桑塔纳、红旗、捷达、博世、488发动机、长电发电机)
集成电路调节器有两种类型,即全集成电路电压调节器和混合集成电路电压调节器,全集成电路是把晶体管、二极管、电阻、电容等同时印制在一块硅基片上。混合集成电路是指由厚膜或薄膜电阻与集成的单片芯片或分立元件组装而成,目前使用最广泛的是厚膜混合集成电路电压调节器。
集成电路式电压调节器的工作原理:
集成电路电压调节器的基本工作原理与晶体管电压调节器完全一样,都是根据发电机的电压信号(输入信号),利用晶体管的开关特性控制发电机的励磁电流,进而实现稳定发电机输出电压的目的。集成电路电压调节器也有内、外搭铁之分,而且以外搭铁形式居多。
集成电路电压调节器输入电压信号的检测:
集成电路电压调节器输入电压信号的检测方法根据检测点不同可分为发电机电压检测法和蓄电池电压检测法两种。

(a)蓄电池电压检测法 (b)发电机电压检测法
集成电路电压调节器实例:
JFT152型混合集成电路电压调节器体积很小,通过安装板可直接安装在交流发电机的电刷架上。它由外壳、安装板和电路板三部分组成。

JFT152型混合集成电路电压调节器电路图
4、整体式交流发电机的电压调节器

整体式交流发电机的结构
1—连接螺栓;2—后端盖;3—散热板;4—防干扰电容器;5—滑环;6—全封闭轴承;7—转子轴;
8—电刷;9—磁场接线柱;10—输出接线柱;11—电压调节器;12—电刷架;13—磁极;
l4—电枢绕组;l5—定子铁心;16—风扇叶轮;17—带轮;18—紧固螺母;19—全封闭轴承;
20—励磁绕组;21—前端盖;22—定子槽楔子;23—电容器插接片;24—输出整流二极管;
25—磁场整流二极管;26—电刷架压紧片

内装集成电路式电压调节器的十一管交流发电机电路
四、交流发电机电压调节器的型号
根据中华人民共和国行业标准QT/T73-1993《汽车电气设备产品型号编制规则方法》的规定,汽车交流发电机电压调节器的型号由五部分组成:

(1)产品代号。用2或3个汉语大写拼音字母表示,有FT、FDT两种,分别表示有触点的电磁振动式电压调节器和无触点的电子电压调节器。
(2)电压等级代号。用1位阿拉伯数字表示:1-12V ;2 -24V ;6-6V。
(3)结构型式代号。用1位阿拉伯数字表示,1、2、3分别表示单联、双联和三联电磁振动式电压调节器,4、5分别表示晶体管电压调节器和集成电路电压调节器。
(4)设计序号。按产品的先后顺序,用1、2位阿拉伯数字表示。
(5)变型代号。用汉语拼音大写字母A、B、C、…顺序表示(不能用O和I)。
例如:FT126C表示12V双联电磁振动式电压调节器,第六次设计,第三次变型。
FDT152表示12V集成电路电压调节器,第二次设计。
五、电压调节器的检查与调整
1、电磁振动式电压调节器的检查与调整
(1)外部检修。
(2)电压调节器的测试。

电压调节器的测试与调整
2、晶体管电压调节器的检查与修理
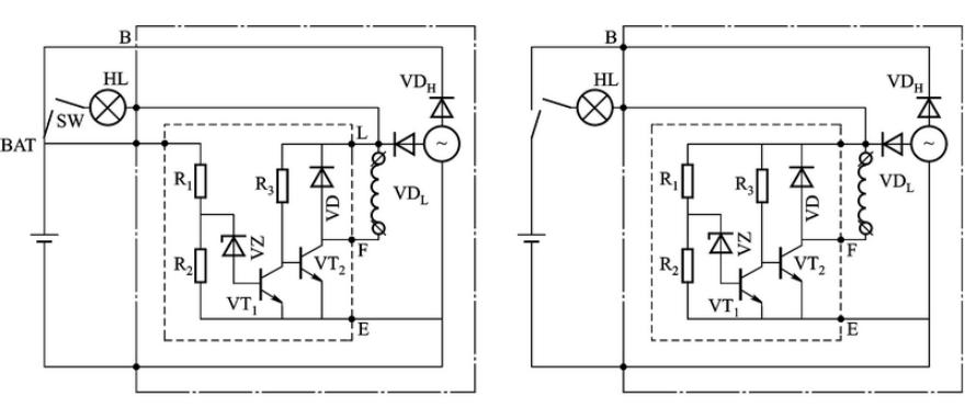
(1)判断晶体管电压调节器是内搭铁式还是外搭铁式。

(a)内搭铁式电压调节器 (b)外搭铁式电压调节器
如果电压调节器是四个引出端(D+、B、F、D-),试验时,可将D+与D-短接,再进行测试;如电压调节器有五个引出端(D+、B、F、D-、L),则将L端悬空,并将D+与B短接,再按上述方法试验即可。
(2)判断晶体管电压调节器的好坏。
准备一个输出电压为0~30V,电流为3~5A的可调稳压电源,参照图3-58所示连接,线路连接好后,由0Ⅴ逐渐调高直流电源电压,此时一个小灯泡的亮度应随电压升高而增强,当电压调高到调节器电压值(12V系统为13.5~14.5Ⅴ;24Ⅴ系统为27~29Ⅴ)或者略高于调节器电压值时,若亮的灯变暗,两个灯亮度相近,则电压调节器是好的;若一个灯始终发亮,或两个小灯始终同样亮,则电压调节器是坏的。
3、集成电路电压调节器的检查
(1)集成电路电压调节器技术状态好坏的检测,检测方法与晶体管电压调节器相同。
(2)集成电路电压调节器管压降的检测。电压调节器管压降大小说明其质量高低,如管压降过大(大于1.5V),则说明质量不佳。

图为桑塔纳轿车用电压调节器管压降的检测电路,接通开关S,调节可变电阻R使电流表的读数为4A时,电压表的读数应不大于1.5Ⅴ。
4、电压调节器的代用原则
有时,因备件不足或在缺少进口配件的情况下,需选用其他型号的电压调节器进行代用,应注意以下几点:
(1)电压调节器的标称电压必须相同。
(2)电压调节器的限流值应等于或略大于被代替的电压调节器。
(3)电压调节器必须与原电压调节器的搭铁形式相同,否则发电机会由于磁场电路不能构成回路而无法工作。
(4)电压调节器与原电压调节器的功能完善程度尽量相近,这样可使线路变动较小。
六、交流发电机电压调节器新技术
1、带有蓄电池温度传感器的发电机电压调节器

2、利用车载计算机直接控制发电机输出电压
车载计算机可直接控制发电机磁场绕组的励磁电流,进而实现对发电机输出电压的控制。

用车载计算机进行调压控制的充电系统电路
该系统通过占空比方式,由车载计算机以每秒400个脉冲的固定频率向磁场提供脉冲励磁电流,通过改变励磁电流通与断的时间,得到正确的励磁电流平均值,从而使发电机发出适当的输出电压。

接通时间占75%的励磁电流脉宽调制波形
在发动机高速运转而电路系统低负荷时,磁场电路的接通时间(占空比)只占10%左右;而在发动机低速运转而电路系统高负荷时,车载计算机会使电路的接通时间提高到75%或更高,以增加通过磁场电路的平均励磁电流,满足输出的要求。
我们的人生就像爬山,憧憬最高点就好比怀揣理想,攀山就需要轻装上阵,放下身边能够放下的一切的包袱,不然它们就会成为你攀爬的阻力和障碍,所以行走的过程注定是孤独与苦涩的,尤其当你精疲力竭的时候,继续前行已无动力,而转身下山又心有不甘,所以此刻的心情像是在空中吊着,充满了尴尬与狼狈,那就停下来稍作休息和喘息吧,等恢复力气再继续前行。朋友们让我们结伴而行,风雨同路,此生孤注一掷并不孤独!