下图为简易手机充电器线路图,其中的元器件也比较容易购买到,有兴趣的朋友可以自己动手 DIY 一个。

芯片内部线路及典型线路如下:

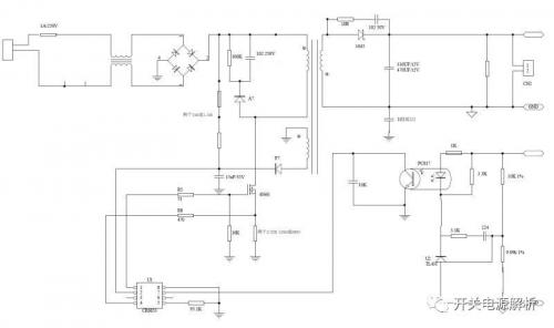
线路采用反激式架构,输入电压经过整流桥 BD1 后一路输送给变压器的源边,另一路经过启动电阻(一般使用 2M)输送给芯片 U1。
这个芯片适用于 36W 以内的离线式开关电源,可通过外接电阻改变电源的工作频率, 芯片的频率一般设计在 30K——150K 之间,我们上面的电源采用的是 67KHz,我们可以通过 RI 脚位的电阻取值来修改芯片的工作频率。在轻载和无负载的情况下自动进入 PFM 和 CRM,可减小待机功耗。
从内部线路我们可以看出,芯片具有过压保护线路,欠压保护线路,峰值电流限制线路,短路保护线路,过流保护线路以及输出驱动高电平钳位的功能。
其中最为主要的保护当然是过压、短路和欠压的功能。
过压保护线路主要是如果 VDD端口电压超过钳位电压(34V)时,内部电路就会将 VDD 电压钳位在 34V,以保护芯片不会被损坏,此时 GATE 关闭,如果电源由于其他原因,导致 VDD 发生钳位后,电压仍然上升,那么超过芯片的最大耐压值后,芯片就会发生烧毁击穿现象。
短路保护线路主要是当芯片的 SENSE 端电压 VTH_OC 超过 0.75 时,GATE 输出端会被限制输出,然后芯片重启,GATE 重新输出信号,如果故障依然存在,那么电源就会出现打嗝现象。
欠压保护线路主要是当 VDD 电压小于 9.8V 时,芯片会进入欠压保护状态,这时 GATE 停止输出。