……
逆变器是把直流电(如由电池、蓄电瓶产生)转变成交流电(如220V,50Hz正弦波),且频率可调的一种器件。生活中使用的电源插座有220 V /110V两种,我们虽然没有办法储存交流电,但可以把直流电储存在电池里,再利用逆变器进行交直流的转换[1]。

图1 直流电和交流电常见波形
为了实现直流和交流转换,需要重点关注两个特性,一个是电流的方向,另外一个是电流的大小。
我们将直流电源用电池代替,将实际电路中的电机等负载用简单负载模型代替,逆变器的简单等效原理图如下:

图2 逆变器的简单等效原理图
如图3所示,在逆变器的实际工作中,通过开关的闭合、打开组合可以实现电流方向的变化,从而实现了交流电方向可变的目的。


图3 逆变器直流转交流原理图
通过调节开关的频率,我们就能得到不同频率的交流方波,其波形如下图4所示:

图4 交流方波的典型波形
理想情况下,如果能达到足够高的开关频率,我们就可以得到趋近理想的正弦波。例如,我国家用电的频率是50Hz,则需要逆变器在1s内至少开关100次,这对开关的速度有很大的要求,因此在实际应用中我们会将开关替换成开关速度更快的MOSFET或IGBT器件。

图5 逆变器直交转换结果
2.逆变器在光伏发电中的重要作用
……
随着国家对环保的要求进一步提高,太阳能等清洁能源得到快速发展。在太阳能发电过程中,太阳能电池板所发出的也是直流电,因此无法直接用于家用电器。通过太阳能电池板,将光能转换成蓄电池组中的电能,充满电的电池组发出交流电,再经过逆变器转变为电网中可用的50Hz交流电,这样用于我们的日常生活中。

图6 家用太阳能系统

图7 太阳能电网系统
除了前面所述的直交流变换功能,逆变器还具有自动运行/停机功能、最大功率跟踪控制功能、防单独运行功能、自动电压调整功能、直流检测功能、直流接地检测功能。这里简单介绍自动运行/停机功能及最大功率跟踪控制功能。
自动运行/停机功能
早晨日出后,太阳辐射强度逐渐增强,太阳电池获得的太阳能增加,其输出也随之增大,当达到逆变器工作所需的输出功率后,逆变器即自动开始运行(此即为自动运行功能)。进入运行后,逆变器便时时刻刻监视太阳电池组件的输出,只要太阳电池组件的输出功率大于逆变器工作所需的输出功率,逆变器就持续运行,直到日落停机,即使阴雨天逆变器也能运行。当太阳电池组件输出变小,逆变器输出接近0时,逆变器便形成待机状态(此即为自动停机功能)。
最大功率跟踪控制功能
太阳电池组件的输出是随太阳辐射强度和太阳电池组件自身温度(芯片温度)而变化的。此外,由于太阳电池组件具有电压随电流增大而下降的特性,因此存在能获取最大功率的最佳工作点。太阳辐射强度是变化着的,所以最佳工作点也是在变化的。相对于这些变化,始终让太阳电池组件的工作点处于最大功率点,系统始终从太阳电池组件获取最大功率输出,这种控制就是最大功率跟踪控制。太阳能发电系统用的逆变器的最大特点就是包括了最大功率点跟踪控制这一功能。
3.逆变器在新能源汽车上的重要作用
……
混合动力车型、纯电动车型上都有逆变器,比如特斯拉、丰田卡罗拉双擎、北汽EV160等。电动汽车使用的电动机是使用交流电来驱动的,通过改变交流电的频率和幅值,可以调节电动机的转速和动力。

图8 电动汽车中的交流感应电动机[3]
驱动电压的频率越高,电动机的转速就越快,驱动电压的幅值越大,电动机的动力就越强。然而,交流电是没有办法存储的,新能源汽车的电池中存储的是直流电,没有办法直接用于交流电机的驱动,因此需要一个转换器,将汽车电池组中的直流电转变为电动机可以利用的交流电。

图9 电动汽车中的交流感应电动机[3]
逆变器充当了这个转换器,通过调节输出电压的频率和幅值,电动汽车的速度和动力得到有效控制,车辆得以平稳运行。逆变器输出交流电的品质决定了电动汽车行驶的舒适度,并且逆变器的效率很大程度上决定了电动汽车整体的效率,因此,逆变器是电动汽车的核心[2]。

图10 逆变器:电动汽车的核心[3]

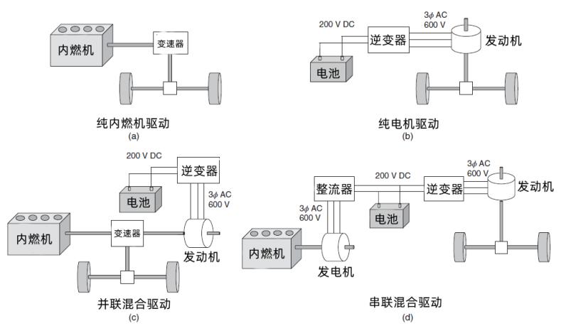
图11 不同汽车驱动模式的原理图[4]
上图为不同汽车驱动模式的原理图,对于燃油车,汽车的能量直接由内燃机提供,经过变速器后到达驱动轮,实现驱动;对于纯电动车,电池储存的直流电经过逆变器变成交流电后到达驱动轮,实现驱动;对于混合动力汽车,有并联混合驱动以及串联混合驱动两种驱动模式,并联混合驱动是指内燃机产能以及电池供电并行输入驱动轮;而串联混合驱动是先通过内燃机将燃料的内能通过发电机转换成交流电,再通过整流器转换成直流电,和电池产生的直流电一起,经过逆变器输送到发动机。