大家晚上好,上次发文汇总了电力拖动与控制中如何选择电动机,那么今天想和大家分享一下,电力拖动中的控制线路(各种原理图以及示意图),和各位共同探讨,希望对后续工作的展开,有一定的帮助
1、电动机连续运转控制原理图

2、电动机点动控制原理图

3、接触器控制的正反转控制电路

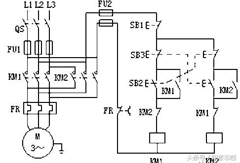
4、双重联锁正反转控制电路

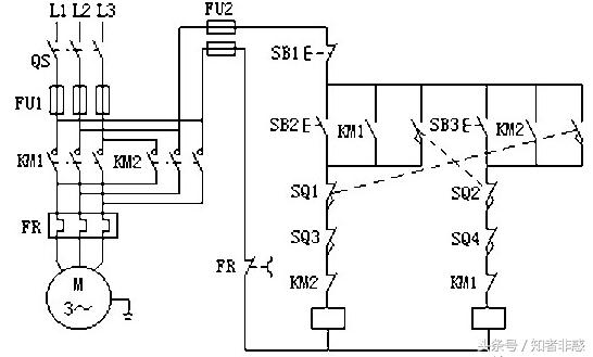
5、自动往返控制电路原理图

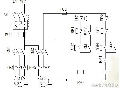
6、多地控制

7、顺序控制——先启后停

今天与大家分享了几种常见的电力拖动控制线路,各位有兴趣的可以仔细的分析一下,如有异议,可以留言,愿与各位共同学习和交流。
那么在下次的发文中,会继续与大家分享电力拖动控制线路汇总中的——单向反接控制线路,Y-△降压启动控制等。