谈及火箭的上面级,就不得不先介绍上面级的鼻祖——阿金纳(Agena)。二战刚结束,美国空军计划实施兰德项目(Project RAND),研究军事用途的卫星运载器,利用弹道导弹发射间谍卫星,在极地轨道开展空间侦察。
1955年,美国空军在兰德项目基础上开始制定战略卫星系统的*器武**系统方案,主要是开发轨道照相侦察平台,方案的核心是研制一种新的多用途航天器,自带发动机具有轨道机动性,可作为火箭的二级及侦察系统的运载工具,代号阿金纳(Agena)。

阿金纳上面级
阿金纳作为上面级的鼻祖,刚开始的主要职责就是将“间谍照相机”送入指定轨道,给地球特定区域拍照,为美国中央情报局提供情报。
在前面讲解苏联的R-7系列火箭中,笔者提到在R-7火箭的基础级上,根据任务的不同搭配不同的上面级。其实,上面级一般可以理解为基础级火箭上增加的,具有独立控制系统和动力系统的火箭子级。
以往的运载火箭只能将卫星送至转移轨道,再让装满推进剂的卫星“自驾出行”,变轨到目标轨道,不仅不经济也费时。有了上面级,运载火箭将“上面级+卫星”送入转移轨道后,上面级可以多次点火并灵活地调整姿态,再将卫星送入目标轨道。

世界上各航天大国的上面级大同小异,基本结构均包括遥感控制系统、姿态控制系统、导航设备、供电和测控设备、火箭发动机、推进剂贮箱、卫星适配器。但是最有技术含量的是采用液氧/液氢推进剂的低温上面级。
上面级皇冠 “半人马座”低温上面级
1957年,美国宇航局成立的前一年,美国空军对通用动力/航天公司的一项建议进行了研究,该建议提出研制一种新型航天运载工具,以使美国尽快拥有重型有效载荷运输能力。这种高能运输工具用作运载火箭的第二级,推进剂使用液氧/液氢组合,能用于运送重3856公斤的有效载荷,它就是后来的半人马座(Centaur)上面级。
半人马座上面级是美国第一种高能上面级运载工具。许多火箭都使用以煤油为主的烃类燃料,而半人马座上面级使用液氧/液氢推进剂组合,能量高,火箭比冲大。“比冲”这个概念可能听起来有点陌生,一个形象的比喻,火箭比冲就如同汽车使用单位体积燃油所能行驶的公里数,可以表征燃料效率的高低。

“半人马座”上面级D型(Centaur D),其使用的是RL-10A-3-3氢氧低温发动机
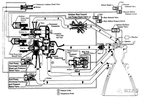
半人马座上面级最重要的还是其动力系统,大名鼎鼎的RL-10氢氧低温发动机(该发动机后来发展有一系列改进的衍生产品)。与以前挤压循环和蒸汽(燃气)发生器泵压循环的方式不同,RL-10发动机采用的是膨胀循环。简单的说,膨胀循环就是利用泵后的推进剂,流经推力室再生冷却通道,吸热膨胀后驱动涡轮,给燃料泵和液氧泵带来动力,涡轮做工后的气态工质(气氢)进入燃烧室参与燃烧。
膨胀循环其形式也是泵压循环的一种,只是传统的泵压循环带有蒸汽或燃气发生器(双氧水在发生器中分解或者推进剂在发生器中燃烧)作为涡轮泵的动力装置,而RL-10发动机直接将发生器省去,简化设计,将受热膨胀后的推进剂直接作为涡轮泵的动力。

全封闭膨胀循环,液氢燃料受热汽化驱动涡轮泵后,全部注入燃烧室
而就膨胀循环的类型而言,美国的RL-10发动机可以归属为全封闭膨胀循环,这种类型方式就是将所有的推进剂送入燃烧室燃烧,但是这里有一个问题是,所有的汽化的液氢在驱动涡轮后,会产生压力损失,推力性能下降。对此,有学者提出克服办法“封闭分流膨胀循环”,在燃料供给侧设置双泵,一级泵直接将液氢注入燃烧室,二级泵将部分液氢注入推力室表面吸热,驱动涡轮后,再输送至燃烧室,但是这样做的问题是,两种来源的不同压力的氢燃料在燃烧室混合,可能同时出现亚临界和超临界燃烧,具有造成燃烧不稳定的隐患。解决办法可以是在注入燃烧室之前,将不同压力的氢进行混合。

不过,日本后来研发的LE-5A上面级发动机采取了“部分膨胀循环”的方式解决了不同压力氢燃料问题。其驱动涡轮做功后的低压气氢不再引入燃烧室,而是引至喷管尾部的低压气流中参与燃烧排出。
在RL-10的涡轮泵中存在一个潜在的问题,那就是涡轮泵的密封问题。在推力室表面吸热汽化的液氢驱动涡轮,该涡轮与燃料泵同轴直接传动,同时为了保证RL-10液氧和液氢的混合比,液氧泵是通过传动齿轮带动。在这样集成的涡轮泵中,就需要考虑密封的问题,想象一下在一台拥有燃料、氧气以及旋转金属零件中,两种推进剂的混合在摩擦作用下,发生潜在的灾难性后果是难以估量的。所以RL-10采用了复杂的密封装置,包括在轴承中填充氦气进行气封。

当然,在NASA的官网上,有科学家给出了另外一种膨胀循环系统设计。在该设计图中(如下),可以看到驱动燃料泵和液氧泵的动力来源不同。前者的动力来自在推力室表面吸热汽化的液氢,后者的动力来自在推力室表面受热汽化的液氧。通过两种独立的涡轮泵动力设计,解决密封的问题,但是在纯氧的情况下,推力室壁的高温金属也可能会燃烧起来。

如何处理液氢的低温问题是重中之重
使用液氢作为推进剂,如何贮存也是一个棘手的问题。在此之前,包括齐奥尔科夫斯基、戈达德、奥博斯等宇航先驱都想尽办法避免采用液氧/液氢,因为当时的观点是氢的危险性非常大。1937年,“兴登堡”号飞艇的大爆炸更增强了这种看法。

“兴登堡号”空难,有观点认为与氢气气囊泄露有关
半人马座上面级的液氢的贮存需要极低的温度,长期在轨如何控制贮箱的温度非常困难,在受到太阳光照射的情况下,液氢的蒸发量极大。所以低温上面级采用了很多方式对贮存箱进行保温,甚至给液氢贮箱周围添加太阳光遮蔽物,减少蒸发量。
低温上面级的氢氧两个贮箱需要采用特殊构造,因为液氢的沸点远低于液氧,所以为了防止液氢沸腾,设计人员用一个双层壁隔板,用作热障,将两个贮箱隔开。另外,液氢贮箱覆有轻质隔热层,以保护贮箱免受火箭在地球大气中飞行时产生强烈的气动的损害,同时防止箱内低温燃料进一步沸腾。
不过,采用液氢作为推进剂的RL-10发动机还需要克服空气吹除的难题。-253℃液氢,远远低于冰点为-209℃的氮、-218℃的氧。所以液氢遇到空气时,空气中的氮、氧通通结冰,阻塞管道通路和涡轮泵,冰晶撞击管道的能量甚至会引爆液氢。所以为了把氮气和氧气隔绝在液氢输送管道之外,半人马座发射前有一项复杂的空气吹除程序,用氦气(沸点-268.9℃)进行吹除。

半人马座下面级的底部的圆球状储存罐内装有氦气
在氢氧低温发动机上,还需要解决的一个问题就是承轴的润滑问题,因为推进剂的温度过低,普通的润滑剂在过低的温度下,失去了润滑的作用。所以设计人员在承轴上镀上一层特殊的氟塑料,承轴运转时,氟塑料产生一层干质润滑剂润滑承轴。
RL-10发动机推力室的改进设计
与V-2火箭发动机推力室采用的双层中空夹套结构(推进剂被注入夹套冷却推力室)不同,RL-10发动机的推力室采用的是束管式再生冷却,其目的是让液氢得到足够的热量来驱动涡轮,提供足够的动力。这样的推力室壁通道结构是将金属导管钎焊在一起。这些金属导管原本是直上直下的,被压制成具有一定的弧度,使得推力室外围看上去呈现钟型结构。

束管式喷口结构
在膨胀循环中,推力室壁对推进剂的加热量有限,气氢对涡轮做功的能力受限,燃烧室室内压力不高。为了让燃气充分膨胀,喷管通常设计为较大的扩张比,可延伸喷管就诞生了。它是由基础喷管(与燃烧室固定在一起的)与喷管的延伸段组成,喷管的延伸段可以向下延伸与向上收缩。
美国的德尔塔III型上面级的动力采用的是RL-10B-2低温发动机,该发动机的不同之处就是采用了可延伸喷管。在进入太空后,基础级与上面级脱离,RL-10B-2 发动机启动后,可延伸喷管从后部被前推至喷口处,使得喷口的扩张比大大提高,这样在太空中,燃气不会发生侧漏,完全膨胀喷出,发动机的真空比冲提高。

RL-10B-2发动机正在接受测试
为了满足低温上面级多次点火的要求,其点火方式采用火炬式点火系统(电点火),它是一个完整的微型前置燃烧室,小股氢氧进入点火器的燃烧室中被电火花点燃,之后主燃烧室的推进剂也被点燃。火花系统关闭后,点火器的燃烧室一直工作,为主燃烧室提供可靠的火源。
结束语
除了氢氧低温发动机,近年来,液氧/甲烷发动机也颇受各主要航天大国的重视。液态甲烷的密度比液氢大得多,采用甲烷作为推进剂,能大幅减少推进剂带来推进剂贮箱的机构重量。液态甲烷沸点为-161℃,要比液氢高出近100℃,这对于上面级发动机来说,使用液态甲烷能够简化绝热设计(液氢需要严格的温控设计),更适应长期飞行任务。
很多民营航天公司也将目光投向了以液氧/甲烷为推进剂的低温液体火箭发动机,SpaceX的“猛禽”、蓝色起源的BE-4、蓝箭的“天鹊”就是其中的代表。这样的推进剂选择也是基于综合考虑,液氧/甲烷的比重仅次于液氧/液氢,且甲烷资源丰富容易制取,而煤油燃料容易结焦产生积碳。还有一点,液氢会让金属变得像陶瓷一样脆硬,减少火箭零件的寿命,这对于火箭的重复利用可不是好消息,所以液氧/甲烷对民营航天公司更具吸引力。