保险丝和继电器

SA 保险丝
- SA1-发电机
- SA2-电子转向
- SA3-散热器风扇
- SA4-空
- SA5-辅助加热
- SA6-KL.30线
- SA7-拖车控制单元

SB 保险丝
保险丝:
SB1-SB30
继电器:
A1-主供电继电器J271(458)
A2-二次空气继电器J299(100)

机舱继电器盒

SC 保险丝
保险丝:SC1-SC49


中央电器控制单元上的继电器

1- Kl.15# 15号电继电器-J329-(460)
2-空
3-空
4- Kl30# 30号电继电器-J317-(460)
5-后风窗加热继电器-J9-(53)
6-双音喇叭继电器-J4-(449)
7-双清洗液器继电器1-J729(404)R
8-双清洗液器继电器2-J730-(404)L
9-X卸荷继电器-J59-(460)
中央电器控制单元上方支架上的继电器

随装备不同,情况不一样:
1、空
2、空
3、50继电器-J682-(433)
4、大灯清洗系统继电器-J39-(53)
5、油泵预工作继电器-J49-(449)
5+、油泵继电器1-J17-(449)
A:电动座椅调节的热敏保险丝S44-30A-

中央电器控制单元

安装位置:
在左侧仪表板下方会发现一个带有继电器的控制单元。


中央电器系统控制单元管理功能
- 用电负荷管理
- 外部灯光的控制及灯光缺陷的检测
- 内部灯光的控制
- 后风窗加热控制
- 舒适灯光控制
- 转向信号控制
- 供电端子控制
- 燃油泵预工作控制
- 照明灯的控制
- 发电机励磁
- 雨刮电机

中央电器控制单元与中央继电器盒的对比优势


- 对用电器进行更强的控制
- 节省电量消耗
- 对用电器进行监控
- 用电器之间的电子通讯
- 电能管理
- 程序化设置
- 维修便利
- 带有自诊断功能
用电负载(电能)管理
目的:为了确保蓄电池有足够的电能使发动机顺利起动和正常运转。
控制单元根据以下的相关数据进行评估:
- 发动机转速
- 电瓶电压
- 发电机的DFM信号(01-08-53)
在保证安全行驶的前提下,适当的关闭舒适功能的用电设备。

电能管理
电能管理的任务是确保蓄电池始终有足够最少的能量用来起动发动机。

- 管理模式1
15号线接通并且发电机处于工作状态
如果蓄电池电压低于12.7伏,则控制单元要求发动机的怠速提升。如果蓄电池的电压低于12.2伏,以下的用电器将被关闭:
- 座椅加热
- 后风窗加热
- 后视镜加热
- 方向盘加热
- 脚坑照明
- 门内把手照明
- 全自动空调耗能降低或空调关闭
- 信息娱乐系统关闭
- 管理模式2
15号线接通并且发电机处于停机状态
如果蓄电池的电压低于12.2伏, 以下的用电器将被关闭:
- 空调耗能降低或空调关闭
- 脚坑照明
- 门内把手照明
- 上/下车灯
- 离家功能
- 信息娱乐系统关闭
- 管理模式3
15号线断开并且发电机处于停机状态
如果蓄电池的电压低于11.8伏,以下的用电器将被关闭:
- 车内灯
- 脚坑照明
- 门内把手照明
- 上/下车灯
- 离家功能
- 信息娱乐系统关闭eg.radio
备注:
- 这三种管理模式的不同之处在于,用电器被关闭的次序不同。
- 如果关闭的条件取消,用电器将会被重新激活。
- 如果用电器因为电能管理的原因被关闭,则J519中有故障存储。

空调
08-08-009 (三区 四区)
可以检测出空调是否正在进行电能管理

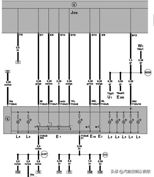
中央电器控制系统灯光控制原理图


外部灯光控制
1.前大灯:
- 前灯照明功率高20%
- 速腾前灯由大小两个主光和副光反射器组成,增强了亮度,可以扩大至少10%的视觉范围
- 在高档配置的车上装备了氙灯
- 在中档配置的车上远光与近光装备了H7卤素车灯
- 转向灯放到了前大灯的下沿,同装备到外视镜的转向灯一起,使得转向信号更加醒目。

2.应用了“一触系统”:
- 正是由于大灯的较大空间设计以及“一触系统”的应用,使得整个大灯及灯泡的拆卸变得简单而容易。
- “一触系统”只需将大灯后部的罩盖拧下,即可将灯泡进行更换。


3.尾灯:由不同元件组成的分体式尾灯,双圆形设计
后翼子板灯:驻车灯、转向灯、制动灯
行李箱灯:左侧后雾灯、右侧倒车灯、牌照灯
另:高位制动灯在后风档上部,发光二极管转向灯与外后视镜一体。所有灯光设置均为提高行人的可见度。



转向灯控制:信号叠加



- E1 :大灯开关

- J519:中央电器控制单元
- Term. 56 近光灯信号
- Term. 58 驻车灯信号
- Term. TFL 日间行车灯
对于不同的国家和地区,控制单元编码有所不同,从而实现不同的功能。如:雾灯,日间行车灯等
灯光应急控制
在点火开关打开状态下,如果J519检测到一个错误的组合信号,则灯光控制进入应急状态,此时驻车灯、近光灯尾灯和牌照灯自动点亮。


回家/离家功能
(1)回家功能:驾驶员离开汽车后,汽车照明在设置的时间内保持照明
(2)离家功能:在用遥控器打开汽车时,如果光传感器感觉到黑暗,则辅助灯打开。
(3)激活条件:必须装备光强传感器,而且光强达到激活条件!
- 回家功能激活条件:AUTO档或近光灯档,拔掉钥匙,开、关车门(四个车门均可,从此时开始记时)近光灯和驻车灯将亮起,在达到预先设定的时间后两灯一起熄灭;若未拔下钥匙(有S触点信号但无15号电信号时),在达到设定的时间后近光灯熄灭,驻车灯灯依旧点亮。
- 离家功能激活条件:开锁后近光和驻车灯亮起至设定的时间,若在此期间打开点火开关,两灯熄灭!

舒适灯光控制设定
(1)在装备highline仪表和多功能方向盘的车辆上通过对个人设置仪表功能可以实现。
(2)通过对J519的编码也可以实现功能
J519-10功能自诊断
- 09-10-01:回家功能时间设定10-120秒
- 09-10-02:离家功能时间设定10-120秒
- 9-10-03:后风窗加热自动切断时间设定1-254秒
- 09-10-04:大灯清洗时间设定50-10000毫秒

光强/雨量传感器
(1)当白天驾车驶过桥下时,前大灯不亮
(2)当进入隧道时,前大灯开启;当驶出(白天)前大灯灯在5秒钟后又重新关闭
(3)黄昏时,灯在约1200lux(勒克斯)时打开;黎明时,灯在约3700 lux 时关闭
(4)下雨而且雨刮器处于连续档时灯打开
(5)当车速高时( >140km/h 持续10秒以上)近光灯打开,而当车速v<65km/h持续150秒以上时,近光灯又被关闭。

LED技术组合尾灯


装饰圈:双芯片LED模块,黄色和红色单芯片LED模块,红色雾灯和倒车灯使用灯泡,更换维修便捷。

后尾灯光强控制


车灯故障监控
(1)冷监控
在15线接通后(灯开关没有打开),每500毫秒4次检测。

(2) 热监控
灯开关打开后,将一直对使用中的灯泡进行监控。检测是否有过载、短路或断路现象发生。

灯的故障检测:
在以上两种检测模式下,一旦检测到故障,控制单元会存储故障记忆,同时组合仪表上会出现故障警报灯,并且会有相应的故障提示信息。

内部照明控制电路图


内部灯连接
车顶后阅读灯、前阅读灯、遮阳板接触开关和化装镜开关之间的连接采用印刷电路线束连接的,这样就可以增加头部空间。

注意:一旦出现损坏就必须更换整条线束!
燃油泵预工作

BORA A4车上的燃油泵继电器J17

燃油泵预工作继电器J49及燃油泵继电器J17电路图:

雨刮系统
(1)歇刮水器
– 将操纵杆置于位置①
(2)慢速刮水
– 将操纵杆置于位置②
(3)快速刮水
– 将操纵杆置于位置③
(4)点动刮水
– 将操纵杆置下拨置位置④可短促刮水。若将操纵杆保持在该位置2秒钟以上,刮水器开始加快刮水速度。
(5)关闭刮水器
– 将操纵杆置于位置。
清洗和刮水系统:将操纵杆向方向盘方向拉至位置⑤,清洗器立即开始工作,刮水器随后开始刮水。车速超过120km/h时,清洗和刮水系统同时工作。松开操纵杆,清洗器停止工作,刮水器继续工作约4秒钟。

雨刮控制

(1) 雨刮电机
带控制单元的直流电机,通过LIN总线执行指令,停止位置隐在机舱盖内,随速的雨刷间歇时间调节,刮水通过雨滴光强传感器进行调节,150°角的方向换向,服务冬季位置,APS交替停留位置,发动机仓盖控制,预清洗


APS交替停留位置

关闭刮水电机的APS功能:
APS功能:交替变化停留位置

更换雨刷臂时,APS必须关闭并且雨刷电机必须达到其最低位置。为了能实现这个目标,必须退出APS功能。
注意:关闭APS功能后,不能马上激活APS功能,在100个刮水循环后,APS功能将自动激活。
服务或冬季位置
关闭点火开关20秒钟之内,将雨刮开关打到点动档位置(Tip),这时雨刮将运动到最顶端位置并保持停止不动。
在此位置时,可以更换雨刮片,同时在冬季还可以将雨刮臂抬起,,防止结冰。
重新打开点火开关后,如果再次拨动雨刮开关或车速大于2Km/h时,雨刮将自动回位。
当打开发动机仓盖后,雨刮的此项功能将被禁止工作。


雨刷防阻控制
当雨刷在摆动过程中遇到障碍物或冻结在风挡玻璃上时,雨刷控制单元会进行5次尝试推动,如果失败,雨刷停在此位置不动。清除障碍后,需再次拨动雨刷开关,系统才会继续工作。

间隔随速调节

发动机仓盖控制
在车辆停止时,当打开发动机仓盖后,雨刷的功能将被禁止工作。
当仓盖被打开,车速在2-16Km/h时,雨刷功能同样被禁止,但当再次拨动雨刷开关后,雨刷功能将被激活。
当车速大于16Km/h时,尽管仓盖被打开,雨刷功能会保持工作状态不受影响。直至车速低于2Km/h后,重新被禁止工作。

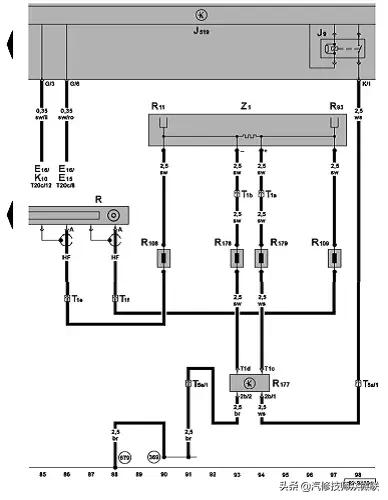
风窗清洗加热装置电路图:


快锁装置
雨刷喷嘴处应用了快锁机构,可使得拆装比较简单。这种机构的优点:
- 拆装简便
- 使用寿命提高
- 提高了防折与防冻的能力
- 与水泵的连接管用了波纹管


后风窗加热

注意:后风窗加热功能只有在发动机工作的状态下才可被激活!
LIN总线
LIN是Local Interconnect Network的缩写。LocalInterconnect(局域互联)表示所有的控制单元都装在一个有限的空间内(如车顶),所以它也被称为“局域子系统”。
车上各个LIN总线系统之间的数据交换是由控制单元通过CAN数据总线实现的。LIN总线系统是单线式总线,底色是紫色,有标志色(白色)。该线的横截面面积为0.35mm2,无须屏蔽。该系统可让一个LIN主控制单元与最多16个LIN从控制单元进行数据交换。

LIN-主控制单元
该控制单元连接在CAN数据总线上,它执行LIN的主功能。
LIN执行元件都是智能型的电子或机电部件,这些部件通过LIN主控制单元的LIN数字信号接受任务。LIN主控制单元通过集成的传感器来获知执行元件的实际状态,然后就可以进行规定状态和实际状态的对比了。
在LIN数据总线系统内,单个的控制单元(如新鲜空气鼓风机的)或传感器及执行元件(如水平传感器及防盗警报蜂鸣器)都可看作LIN从控制单元。传感器内集成有一个电子装置,该装置对测量值进行分析。数值是作为数字信号通过LIN总线传递的。有些传感器和执行元件只使用LIN主控制单元插口上的一个针脚。只有当LIN主控制单元发送出标题后,传感器和执行元件才会作出反应。
作用:
- 监控数据传递和数据传递的的速率。
- 该控制单元的软件内已经设定了一个周期,这个周期用于决定何时将哪些信息发送到LIN数据总线上多少次。
- 该控制单元在LIN数据总线系统的LIN控制单元与CAN总线之间起"翻译"作用,它是LIN总线系统中唯一与CAN数据总线相连的控制单元。
- 通过LIN主控制单元进行与之相连的LIN从控制单元的自诊断。


传递安全性
在隐性电平和显性电平的收发时,通过预先设定公差值来保证数据传输的稳定性。
为了能在有干扰辐射的情况下仍能收到有效的信号,接收的允许电压值要稍高一些。

