一、低压稳压电源
大部分的电子电路与电子设备都需要有一个稳定的直流电源提供能量,而且对于我们通常所接触的控制器而言,一般都是利用电网提供的交流电源,经过整流、滤波、稳压后,滤去其不稳定的脉动、干扰成分,提供一个稳定的直流电压,来使电子电路与电子设备保持正常的工作。并且,我们目前绝大部分电子电路与电子设备都是使用线性电源,即通过降压、整流、滤波、稳压后提供稳定的直流电压给电子电路及芯片工作的。
1 、电路原理图
柜机或大功率空调器采用次级双抽头变压器,即12V和5V分别整流稳压。

2、方框图
低压线性稳压电路基本上由四部分组成:变压器降压、二极管或桥堆整流、电容或电感滤波、三端稳压块(或稳压电路)稳压,他们之间的组合则可构成一个最基本的,也是最可靠的线性电源电路。

3、各元件作用及注意事项
3.1 变压器
一般的变压器具有一个初级绕组、一个或多个次级绕组,线圈绕在铁心上。给初级绕组加上交流电,由于电磁感应的原理,在次级绕组上则有电压输出。
在给变压器的初级绕组通以交流电时,绕组周围会产生磁场,尽管有铁心给绝大部分磁力线构成磁路,但仍有一些磁力线散布在变压器附近的一定空间范围内。这些磁力线会对附近的电路形成一定的磁干扰,所以一般要给变压器加上屏蔽壳。屏蔽壳不仅可防止变压器干扰其他电器,同时亦可防止其他杂散磁场干扰变压器的正常工作。
3.1.1次级电压的选取
一般空调器使用的稳定的直流电压为两种,一种为+12V,(主要用于供给继电器、驱动器2003、12V电机及其他的12V辅助电路),另一种是+5V(主要用于供给芯片、取样电路、输出控制电路、显示、开关等电路及电子元件的工作。如果电源整个功率不大,则变压器次级只有一组抽头,电压为14.5V。若电源功率较大,则次级一般有两个独立抽头,一组为14.5V供+12V稳压,另一组为8.3V供+5V稳压。为了保证电控稳定工作,变压器初级工作电压范围是176V-264V/50HZ。目前使用的变压器其初级绕组串联了一个130℃/2A温度保险丝,该保险丝过热熔断后不可恢复。
3.1.2故障及处理
①上电后无蜂鸣声且指示灯不亮或显示屏无显示――经测量确认初级有220V电压,次级无电压输出,可判为温度保险丝断或匝间断路;
②运行时有明显的电磁嗡嗡声――如果紧固后仍有嗡嗡声就更换;
C.变压器损坏一般是负载出了问题,因此更换变压器前必须确保电控及其它器件无故障。
3.2整流电路
整流电路的作用是将经变压器降压后的交变电压通过二极管变为单向的脉动电压。考虑到成本与性能,一般采用桥式整流的方式。它相对半波、全波整流而言,具有二极管反向耐压值较小,通过二极管的电流较小,同时能量的利用率高等特点。
3.2.1二极管特性
一般二极管按材料分有硅二极管与锗二极管两种,由P型半导体与N型半导体构成,在P型、N型半导体之间接触面形成一个PN 结,它具有单向导电性;当二极管正向导通后,其正极、负极之间的电压称为正向压降;不同材料的二极管,其管压降是不一样的,硅二极管,压降为0.6-0.7V,锗二极管,压降为0.2V左右;美的空调稳压电路通用硅二极管整流,型号为:1N4007(1A/1000V)。
3.2.2 故障及处理
①若一个桥壁出现短路或开路其整流电压变化不大,但波形异常、波动较大,此时若市电稳定则整机仍能正常工作,若市电波动较大则空调器易出现误动作、复位、死机等现象;
②桥壁损坏还会出现变压器温度升高、效率下降、电磁声加大等问题,因此必需更换损坏的原型号二极管或1A/400V二极管。
4. 滤波电路
滤波电路的作用就是降低整流后输出电压中的脉动成分使其变为脉动直流电压。一般典型而有效的滤波电路就是使用电容滤波、电感滤波,利用电抗元件在电路中有储能的作用,滤去电源中的脉动成分,从而得到比较平滑的电源波形。若将电容与电感合理的安排在电路中,则可以有效的降低交流成分,保持直流成分。
4.1 电容的作用及选取:
①虑波电路中的电解电容其容量并不是越大越好,容量大虽然充放电特性好、输出波形较平滑,但高频特性不好、阻抗较大并随着频率的增大而增大;因此,一般选取C1=2200μF /35V; C3=1000μF /25V C5=470μF /16V
②整流电压通过电解电容滤波后,滤去的是脉动部分,交流脉动部分通过C1、C3、C5流入地。由于C1、C3、C5容值较大,在高频时阻抗较大,有感抗特性,即C1、C3、C5对高频干扰信号无法滤去,所以在实际电路中,再并入瓷片电容滤去其高频干扰部分,改变负载的瞬态响应特性。在一般电路中,C2,C4,C6取(104~224)/50V。
4.2故障及处理
4.2.1
虑波电容出现短路或容量衰减,虽然输出波形不够平滑,但一般不会影响整机工作;
4.2.2
若稳压管前面的虑波电容出现漏电、短路,则整流管、变压器会严重发热甚至烧毁,导致电控复位、掉电、指示灯不亮、整机不工作等现象。
4.2.3
若稳压管后面的虑波电容漏电、短路,则稳压管会烫手、烧毁,整机不能工作。
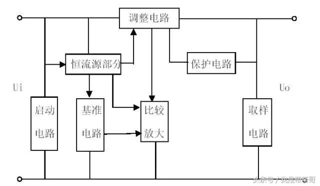
5.稳压电路
电源通过降压、整流、滤波后,要提供给电子器件或芯片工作的电源,保证其正常的工作和精确的取样,还需经过稳压,滤波。为了保证稳压器正常工作,必须保证具有一定的输入、输出电压差。如果输出确定,则输入必须保证大于一定值。若输入太低,则可能导致稳压器稳压性能不好,而且输出电压的纹波也会过大。在稳压器的运行过程中,由于它要消耗一定的功率,所以一般而言,发热比较严重,在负载较大时,需使用散热片帮助其有效散热。
目前我们使用的为三端稳压器7805、7812,它有输入、输出和公共端三个端子。输出电压稳定不变。这种稳压器内部集成有取样电路、保护电路、调整电路、比较放大电路、基准电路、启动电路、恒流源电路。
方框图如下:

稳压器工作原理方框图
5.1故障及处理
稳压管质量很稳定,只要散热好,一般不会坏;只有它的负载元器件出现异常,才会导致损坏,所以检查起来很方便,正常工作时手感温热,感觉烫手时其负载器件一定有问题。
二、继电器驱动电路原理及注意事项
家用空调器电控板上的12V直流继电器,是采用集成电路2003驱动,当2003输出脚不够用时才会用晶体管驱动,下面分别介绍这两种驱动电路。
1、集成电路2003电路原理图
左图1~7是信号输入(IN),10~16是输出信号(OUT),8和9是集成电路电源。右图是集成块内部原理图。


1.1 工作原理简介
根据集成电路驱动器2003的输入输出特性,有人把它简称叫“驱动器”“反向器”“放大器”等,现在常用型号为:TD62003AP。当2003输入端为高电平时,对应的输出口输出低电平,继电器线圈通电,继电器触点吸合;当2003输入端为低电平时,继电器线圈断电,继电器触点断开;在2003内部已集成起反向续流作用的二极管,因此可直接用它驱动继电器。
1.2 检修
判断2003好坏的方法非常简单,用万用表直流档分别测量其输入和输出端电压,如果输入端1~7是低电平(0V),输出端10~16必然是高电平(12V);反之,如果输入端1~7是高电平(5V),输出端10~16必然是低电平(0V);否则,驱动器已坏。
测试条件:1.待机;2.开机。
测试方法:将万用表调至20V直流档,负表笔接电控板地线(7812稳压块散热片),正表笔分别轻触2003各脚。
2.晶体管驱动电路
当晶体管用来驱动继电器时,必须将晶体管的发射极接地。具体电路如下:

NPN晶体管 PNP晶体管
2.1 工作原理简介
NPN晶体管驱动时:当晶体管T1基极被输入高电平时,晶体管饱和导通,集电极变为低电平,因此继电器线圈通电,触点RL1吸合。
当晶体管T1基极被输入低电平时,晶体管截止,继电器线圈断电,触点RL1断开。
PNP晶体管驱动电路目前没有采用,因此在这里不作介绍。
2.2 电路中各元器件的作用:
晶体管T1可视为控制开关,一般选取VCBO≈VCEO≥24V,放大倍数β一般选择在120~240之间。。电阻R1主要起限流作用,降低晶体管T1功耗,阻值为2 KΩ。电阻R2使晶体管T1可靠截止,阻值为5.1KΩ。二极管D1反向续流,抑制浪涌,一般选1N4148即可。
三、温度检测电路工作原理及各器件的参数
在空调整机上,常用到温度传感器检测室内、外环境温度和两器盘管温度,下面根据常用温度检测电路介绍其工作原理及注意事项。
1.电路原理图

2. 工作原理简介
温度传感器RT1(相当于可变电阻)与电阻R9形成分压,则T端电压为:5×R9/(RT1+R9);温度传感器RT1的电阻值随外界温度的变化而变化,T端的电压相应变化。RT1在不同的温度有相应的阻值,对应T端有相应的电压值,外界温度与T端电压形成一 一对应的关系,将此对应关系制成表格,单片机通过A/D采样端口采集信号,根据不同的A/D值判断外界温度。
3. 各元器件作用及注意事项
3.1
RT1与R9组成分压电路,R9又称标准取样电阻,该电阻不可随意替换,否则会影响控温精度。
3.2
D7与D8为钳位二极管,确保输入T端电压不大于+5V、不小于0V;但并不是所有情况下均需要这两个二极管,当RT1引线较短时可根据实际情况不使用这两个二极管。
3.3
E5起到平滑波形的作用, 一般选10uF/16V电解电容,当RT1引线较长时,要求使用100uF/16V电解电容;若E5漏电,T端电压就会被拉低,导致:制冷时压缩机不工作,制热时压缩机不停机。
3.4
R11和C7形成RC滤波电路,滤除电路中的尖脉冲;C7同样会出现E5故障现象。
3.5
电路中,RT1就是我们常说的感温头,实际上它是一个负温度系数热敏电阻,当温度升高时它的阻值下降,温度降低时阻值变大。50℃时,阻值为3.45KΩ。25℃时,为10KΩ;0℃时,为35.2KΩ
具体温度与阻值的关系见附表。若RT1开路或短路,空调器不工作,并显示故障代码;若RT1阻值发生漂移(大于或小于标准阻值)则空调器 压缩机或关或常开或出现保护代码。