低压熔断器是我们在日常工作中经常用到的元件,在此分享一篇低压熔断器的选型方法,供大家参考。
低压熔断器主要由熔体、安装熔体的熔管和熔座三部分组成。主要在电路中作短路保护。在选型的过程中主要涉及的参数有:
1. 额定电压:是指熔断器长期工作所能承受的电压。如果熔断器的实际工作电压大于其额定电压,熔体熔断时间可能会发生电弧不能熄灭的危险。
2. 额定电流:是指在规定的工作条件下,长时间通过熔体而熔体不熔断的最大电流值。通常一个熔断器可以配几个额定电流等级的熔体。
3. 熔体分断能力:是指规定电压下能分断的预期分断电流值,常用极限分断电流值来表示。
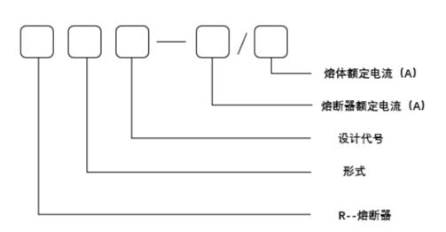
· 熔断器的型号及含义:

对于熔断器的选用主要包含熔断器的类型、熔断器的额定电压、熔断器额定电流和熔体额定电流的选用。根据使用环境、负载性质和短路电流的大小选用适当类型的熔断器。
例如对容量较小的照明电路,可选用RL系列,在车床或电力拖动项目中选用RT系列。熔断器的额定电压必须等于或大于线路的额定电压,熔断器的电流必须等于或大于所装熔体的额定电流,熔断器的分断能力应大于电路中可能出现的最大短路电流。
对于照明、电热等电流较平稳、无冲击电流的负载短路保护,熔体的额定电流等于或稍大于负载的额定电流。
对于一台不经常启动,且启动时间不长的电动机的短路保护,熔体的额定电流IRN应大于或等于电机额定电流IN的1.5~2.5倍。
对于多台电动机的短路保护,熔体的额定电流应大于或等于最大容量电动机的额定电流INMIX的1.5~2.5倍,再加上其余电动机额定电流的总和ΣIN。
【选型案例】
某机床电动机额定功率为4KW,额定电压为380V,额定电流为8.8A,该电机正常工作时不需要频繁启动。若用熔断器为该电动机提供短路保护,试确定熔断器的型号规格。
【解析】
熔断器选用主要包括熔断器类型、熔断器额定电压、熔断器额定电流和熔体额定电流的选用。
(1)选择熔断器类型:该电机是在机床中使用,所以熔断器可选用RL1系列螺旋式熔断器;
(2)选择熔体额定电流:由于所保护的电动机不需要频繁启动,则熔体额定电流取为:

熔体的额定电流为IRN可选用25A或15A,因为选取时通常要留有余量,故选用IRN=25A。