一、UPS 简介
UPS是其英文名“Uninterruptible Power Supply”的缩写,翻译为中文即不间断电源,顾名思义,其作用就是为用电设备提供不间断的电源,即在市电停电时,其仍具备一定时间的持续供电能力,进而保障用电设备不会因此而立刻停机。

UPS的主要功能有两点, 一是做为重要设备的交流供电电源,防止市电突然断电而影响正常工作,给设备造成损害;二是消除市电中的电涌、瞬间高电压或低电压、电线噪声和频率偏移等“电源污染”,改善电源质量,为重要设备或设施提供高质量的电源。
二、UPS 的组成及其工作过程描述
1. UPS 的组成
变电站内UPS系统一般由电力UPS主机、旁路稳压柜、输出馈线柜等三部分组成 (其功率较小时也可以三合一)。其中UPS主机为核心部分,包括整流器、逆变器、蓄电池、隔离变压器、稳压器等部分。USP系统如图1所示。

2. UPS 主要组成部分的介绍
①整流器
整流器是一个对输入的市电进行整流的装置, 其主要功 能是利用二极管的单向导电性将交流电转换成直流电, 其原 理如图 2 所示。

在UPS主机中,整流器有两个主要功能,一是将交流电(AC)变成直流电(DC),经滤波后供给逆变器;二是给蓄电池组充电,起到一个充电器的作用。
②逆变器
逆变器与整流器相反,其主要作用是将直流电(DC)转化为交流电(AC),供给负载使用。由于逆变器工作原理较整流器更加复杂,介于篇幅,这里不再细说。
③蓄电池
蓄电池是UPS用来作为储存电能的装置,当市电供应正常时,通过整流后的一部分直流电会给蓄电池进行充电,将电能转化成化学能;当市电失电时,蓄电池储存的化学能通过逆变器将直流电转换成交流电,为负载提供不间断电源。
④静态开关
静态开关又称为静止开关,是一种无触点开关,是用两个可控硅(SCR)反向并联组成的一种交流开关,其闭合和断开由逻辑控制器控制,是保证系统不间断供电的重要组成部分。其工作原理如图5所示。

逆变器正常工作时,S1导通,S2关断,逆变器通过S1为负载供电;当逆变器因故障退出供电时,S1关断,S2导通,由市电旁路继续为负载供电。静态开关与其检测控制电路配套使用,可将大中型UPS的逆变旁路切换时间控制在 1ms以内甚至更短。
⑤隔离变压器和稳压器
隔离变压器和稳压器在UPS系统回路中,主要作用是将其两侧电流进行隔离。其中,稳压器除了隔离功能之外还有稳定电压的作用;对于部分型号的 UPS,其主机中的隔离变压器,还会起到升压作用,用于弥补整流-逆变过程产生的电压降。
3. UPS 的工作过程
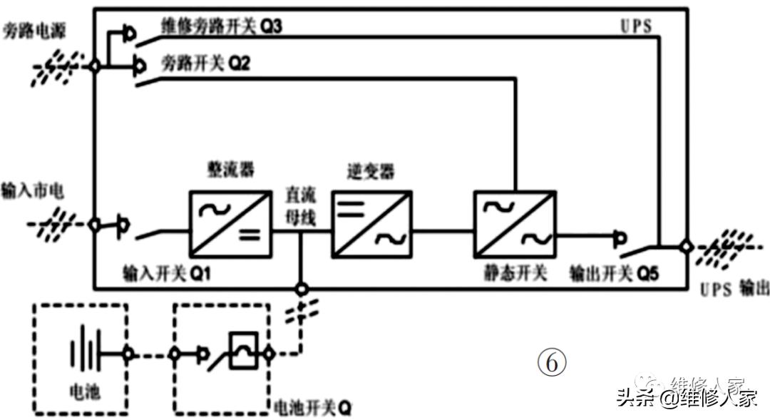
为方便描述,将UPS系统图简化如图6所示。

其工作过程如下:当市电正常供应时,供电回路会通过输入开关Q1,经整 流器、逆变器、静态开关、输出开关Q5至用电设备,完成用电设备的电力供应;或由旁路电源回路,通过旁路开关Q2经静态开关至用电设备,完成电力供应。在以上过程中,静态开关可在极短的时间(1ms甚至更短)内完成切换,从而保障供电的持续性。当市电故障无法正常供电时,供电回路变为由蓄电池经电池开关、逆变器、静态开关、输出开关Q5至用电设备。在从市电供电到电池供电之间,不需要额外的切换时间,从而保障供电的不间断。当然,通常蓄电池的供电时间有限,需尽快启用备用电源或者恢复市电供电。
三、UPS 的四种运行模式
根据UPS的工作原理和工作过程,其通常有四种工作模式,这里仍以图6为基础,对其工作模式进行以下简要说明。
1. 常规工作模式
在正常交流电源供应下,输入市电经经输入开关Q1流向整流器,由整流器将交流电转换为直流电,将市电中的“电源污染”消除。转化后的直流电一部分用作对蓄电池充电,另一部分则供给逆变器,将直流电转换为交流电,为负载提供稳定的电源。
2. 停电模式
当交流电源发生异常或整流器故障时,蓄电池组由充电状态转换成放电状态,输出直流电至逆变器,然后再转换成交流电为负载供电。蓄电池的存在使交流输出不会有中断,进而起到负载不断电的作用。
3. 备用电源模式
当逆变器发生异常状况如逆变器保险丝熔断、短路等故障时,逆变器会自动切断以防止损坏,若此时旁路交流电源正常时,静态开关会将电源供应转为由旁路备用电源输出给负载使用。
4. 维护旁路模式
当UPS要进行维修或更换电池而且负载的供电又不能中断时,可以先切断逆变器开关然后合上维修旁路开关Q3,再将整流器和旁路开关切断。交流电源经由维护旁路开关继续供应交流电给负载,此时,维护人员可以安全地对 UPS进行维护。
这里需要说明的是,一定要先切断逆变器开关,然后才能将维修旁路开关合闸, 否则容易发生爆炸事故。因为即便是UPS主机和旁路均引自同一市电回路,但经整流器-逆变器处理过的市电电源, 其电参数与原市电电源相比已然发生较大变化,贸然合相是很危险的行为。