
(图片来源网络)
波轮式全自动洗衣机的进水和排水分别是通过水位开关与进排水电磁阀配合控制,从而实现自动控制的。进水时,控制系统使进水电磁阀打开,将水注人外桶;排水时,使排水电磁阀打开,将水由外桶排到机外。波轮式全自动洗衣机的洗衣桶(外桶)和甩干桶(内桶)是沿同一轴心安装的。外桶固定,作为盛水用,内桶可以旋转,作为脱水(甩干)用。内桶的四周有许多小孔,使洗涤和脱水用同一台电动机拖动,通过电磁离合器来控制,将动力传送给洗涤波轮或甩干桶(内桶)。电磁离合器失电,电动机带动洗涤波轮实现正反转,进行洗涤;电磁离合器得电,电动机带动内桶单向高速旋转,进行甩干(此时波轮不转)。水位高低分别由高低水位开关进行检测,启动按钮用来启动洗衣机工作。
1.全自动洗衣机控制要求
1)按下起动按扭,开始进水直到高水位,然后关水。
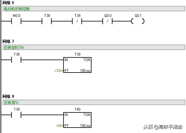
2)开始洗涤,正转洗涤30s,暂停5s后反转洗涤30s,暂停5s后正转洗涤。
3)正反转循环30次,总共660s后,洗涤结束。
4)开始排水,当水位下降到低水位时,进行脱水(同时排水),脱水时间为20s,脱水完成。
5)开始清洗,重复洗涤过程,清洗两遍。
6)清洗完成,报警10s并自动停机。
2.I/O 分配及外部接线PLC控制的输人输出配置,见表1。

表 1
PLC控制的外部接线图见图1所示。

图 1
3.程序设计 在进行程序设计前,首先根据全自动洗衣机的控制要求,画出控制流程图。见图2所示。

图 2
根据控制流程图所示的控制过程,设计出梯形图,见图3所示。在梯形图设计中增设了一个内部继电器(M0.0)作为程序总控制。






图 3
4.运行并调试程序 根据PLC外部接线图正确接线,经检验无误后,接通PIC电源,将洗衣机控制程序*载下**到PIC (程序要确保编译后无错误,否则无法*载下**)中,打开监控,观察程序运行过程中各触点的断合情况。将PLC置于运行模式,按照动作流程图的动作过程运行程序。